• 如何正确管理DCS备件

    根据DL/T774-2001《火力发电厂分散控制系统运行检修导则》规定,fkswng仪表从存放要求、定期检查、使用前准备、使用时等四个方面对如何正确管理DCS备件做详细介绍

    2016/8/8 9:53:46 人评论 次浏览
  • 如何设置变频器参数

    变频器参数设置的正确与否直接影响到变频调速系统的投运,甚至后期系统的稳定运行。fkswng仪表分享变频器调试中九个关键变频器参数含义及设置方法

    2016/8/7 16:33:14 人评论 次浏览
  • 差压变送器吹扫与清洁(差压变送器维护篇)

    为维持差压变送器的精度,获得满意的性能,必须定期清扫差压变送器及配管以保持清洁。通常清扫差压变送器应按十个顺序进行

    2016/8/7 16:02:54 人评论 次浏览
  • 变频器选型原则及选型步骤

    fkswng仪表分享变频器选型原则和变频器选型过程中必须清楚的技术指标,六个步骤帮助使用者轻松完成变频器选型

    2016/8/7 15:12:42 人评论 次浏览
  • 模拟压力变送器/差压变送器选型原则

    fkswng仪表分享模拟压力变送器/差压变送器选型原则,方便使用者正确选用压力变送器,提高变送器应用水平

    2016/8/7 15:09:26 人评论 次浏览
  • V锥流量计在蒸汽测量中的安装要求

    fkswng仪表分享V锥流量计在蒸汽测量中的安装要求和V锥流量计日常维护方法,提高V锥流量计在蒸汽测量中的测量精度和可靠性

    2016/8/6 15:06:23 人评论 次浏览
  • 6.3G雷达物位计调试及6.3G雷达物位计参数设置方法

    介绍6.3G雷达物位计编程结构、按键操作操作步骤,供用户在6.3G雷达物位计调试中正确进行参数设置,提高6.3G雷达物位计应用水平

    2016/8/6 15:00:05 人评论 次浏览
  • 压力变送器输出故障排除办法

    压力变送器在使用过程若出现输出过高、输出不稳定、输出过低或无输出故障现象,fkswng仪表总结了解决压力变送器输出故障的有效故障排除及处理方法,供变送器用户借鉴使用

    2016/8/6 14:31:28 人评论 次浏览
  • 二等标准铂电阻温度计标准装置技术报告

    一、建立二等标准铂电阻温度计计量标准的目的建立本计量标准的目的是为了更好地在企业内部开展计量标准的量传与溯源。建立计量标准不仅会给企业带来一定的经济效益,还包含着一定的社会效益(如有可能可以对外开展技术服务,增加收益),同时也标志着企业计量水平的一个方面。…

    2016/8/5 14:09:35 人评论 次浏览
  • 汽轮机轴向位移变化原因

    taptap登录游戏制造有限公司开展二手汽轮机贸易、汽轮机大修、汽轮机安装业务,在多年运行维护实践中总结了以下导致汽轮机轴向位移变化的原因,供大家参考

    2016/8/5 13:24:42 人评论 次浏览
  • 热工仪表基础知识三十点

    fkswng仪表收集整理的热工仪表基础知识三十点,有助于提高仪表工在实际工作中的操作理论水平

    2016/8/5 13:22:15 人评论 次浏览
  • PLC控制系统设计的八个步骤

    PLC控制系统设计通常经过系统控制设计与PLC选型、I/O赋值、设计控制原理图、控制程序写入、编辑调试控制程序、监视运行情况、备份控制程序和运行程序八个基本步骤

    2016/8/4 13:15:17 人评论 次浏览
  • 标准热电偶热电动势-温度换算方法

    《JJG75-95标准铂铑10-铂热电偶检定规程》对标准热电偶在300-1300℃温度范围内热电动势和温度换算方法作出明确规定,云润仪表整理相关计算方法供大家使用

    2016/8/4 13:08:59 人评论 次浏览
  • SWP9034A信号隔离器使用说明书

    本文为高性能低功耗信号隔离器使用说明书,本说明书适用于SWP9034A一入二出信号隔离器

    2016/8/4 12:52:41 人评论 次浏览
  • PLC控制系统存贮器和PLC通信功能

    介绍PLC控制系统存贮器和PLC通信功能,提醒用户在PLC控制系统选型时应根据需要选用存储器和PLC通信功能

    2016/8/3 11:22:41 人评论 次浏览
  • 汽轮机轴向位移增大原因及解决方案

    点点桌面游戏整理了十六种会使汽轮机轴向推力变化原因,这些会使转子和气缸的位置发生变化,导致汽轮机动、静部分发生摩擦,动叶片、静叶片、汽封等发生损坏,并针对这些现象提供轴向位移增大解决方案

    2016/8/3 10:13:12 人评论 次浏览
  • 远传压力变送器使用场合及安装调试

    介绍远传压力变送器适用场合,方便用户准确选型;规范远传压力变送器安装及迁移。本文是远传压力变送器应用必读技术文章

    2016/8/3 0:20:10 人评论 次浏览
  • 正确选用仪表法兰和法兰垫片

    介绍仪表法兰和法兰垫片分类,分享仪表法兰、法兰垫片配用要点和适用场合,有利于提高仪表安装人员安装技术水平

    2016/8/2 0:47:51 人评论 次浏览
  • 防爆术语及防爆标准

    将工厂或矿区的爆炸危险介质按其引爆能量、最小点燃温度以及现场爆炸性危险气体存在的时间周期进行科学分类分级,以确定现场防爆设备的防爆标志和防爆形式

    2016/8/2 0:41:21 人评论 次浏览
  • 超声波液位计和雷达物位计测量影响因素

    分析超声波液位计和雷达物位计测量影响因素,提供具体现场解决方案,对超声波液位计和雷达物位计正确选型和提高测量精度有重要的意义

    2016/8/1 23:14:25 人评论 次浏览
  • 电接点水位计常见故障处理方法

    介绍电接点水位计常见五种故障现象及现场处理方法,方便用户在使用过程中对电接点水位计维护和修理

    2016/8/1 0:23:08 人评论 次浏览
  • 隔离安全栅使用知识

    正确使用安全栅才能保证现场本安仪表发生故障或者与安全栅连接的PLC、DCS、电源等控制室设备发生预期内故障时均能保证现场仪表与设备产生的火花或热效在安全范围内,隔离安全栅使用知识用户必读

    2016/7/31 22:15:01 人评论 次浏览
  • 压力变送器应用经验分享

    《压力变送器应用知识》对仪表初学者提高差压变送器、压力变送器、单法兰液位变送器、双法兰差压变送器应用能力有帮助,属压力变送器应用秘籍

    2016/7/31 21:43:26 人评论 次浏览
  • 电磁流量计故障处理方法

    本文介绍电磁流量计在使用过程中出现无显示、励磁报警、空管报警、量程超上限报警、量程超下限报警、系统设置错误和流量测量不准确等故障现象的具体处理方法

    2016/7/31 21:37:48 人评论 次浏览
  • 智能电磁流量计选型指南

    电磁流量计选型首先根据被测流体的有关参数选择流量计的口径、内衬和电极材料,再根据用户对流量计的要求选择仪表外壳防护等级和输出功能,正确选型是电磁流量计使用重要环节

    2016/7/30 20:46:56 人评论 次浏览
  • 空气开关过热保护、过流保护和欠压保护介绍

    空气开关是电气控制回路最常见元件,本文对空气开关过热保护、空气开关过流保护和空气开关欠电压保护原理做详细说明,了解空气开关工作原理才能正确使用这类产品

    2016/7/29 19:51:05 人评论 次浏览
  • 智能电磁流量计接线图

    电磁流量计接线图细分为一体型电磁流量计和分体型电磁流量计两种,本文介绍不同智能电磁流量计接线图和如何选用智能电磁流量计电缆

    2016/7/28 19:14:26 人评论 次浏览
  • 标准铂电阻温度计使用说明书

    标准铂电阻使用说明书适用一等标准铂电阻温度计WZPB-1和二等标准铂电阻温度计WZPB-1,说明书介绍标准铂电阻温度计测量结果计算方法、使用须知等

    2016/7/28 19:07:46 人评论 次浏览
  • 钢铁厂高炉煤气余热发电技术方案(二)

    钢厂高炉煤气余热发电技术方案(二)阐述除氧器水位压力自动调节、汽轮机热井水位自动调节、锅炉蒸汽自动调节控制方案,明确余热发电自控报警内容

    2016/7/28 19:02:57 人评论 次浏览
  • 钢铁厂高炉煤气余热发电技术方案(一)

    钢铁厂高炉煤气余热发自控技术方案包括锅炉、汽轮机两个部分,涉及计炉膛负压控制、水位三冲量调节、FSSS系统等内容,本自控技术方案由余热发电总承包商taptap登录游戏制造有限公司提供

    2016/7/28 18:59:12 人评论 次浏览
  • 标准铂铑10-铂热电偶使用说明书

    《标准热电偶使用说明书》适用于taptap登录游戏制造有限公司生产的一等标准铂铑10-铂热电偶和二等标准铂铑10-铂热电偶

    2016/7/28 18:51:32 人评论 次浏览
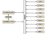
  • 75t/h循环流化床锅炉DCS系统点数统计

    75t/h循环流化床锅炉DCS大概点数约为309,具体数据根据重庆工业自动化仪表研究所CAMS3000 DCS系统应用统计

    2016/7/27 18:02:07 人评论 次浏览
  • 锅炉FSSS验收测试规范

    《火力发电厂锅炉炉膛安全监控系统在线验收测试规程》规定了锅炉FSSS系统在线验收测试的内容、方法及应达到的标准,适用于火力发电厂单机容量为300MW及以上机组锅炉FSSS系统订货合同、工程验收和FSSS设计

    2016/7/27 17:47:43 人评论 次浏览
  • CAMS3000系统电源要求-DCS系统配电要求

    重庆工业自动化仪表研究所CAMS3000系统电源为交流220V,DCS系统电源分别由UPS电源和工厂低压配电系统提供

    2016/7/27 17:43:45 人评论 次浏览
  • CAMS3000 DCS系统板卡类型

    用户根据现场统计的I/O点数确认CAMS3000系统现场控制站I/O板卡型号和I/O端子板型号,DCS系统现场控制站技术规范对CAMS3000系统进行柜内组装

    2016/7/26 17:42:05 人评论 次浏览
  • CAMS3000系统现场控制站技术特点和硬件结构

    CAMS3000系统现场控制站由DPU柜、CAMS3000端子柜和柜内电源组件、风扇组件、控制器组件和I/O端子板组件构成,DCS现场控制站有冗余、分散隔离、维护方便的特点

    2016/7/26 17:03:00 人评论 次浏览
  • CAMS3000 DCS系统现场控制站-重庆工业自动化仪表研究所云南技术服务中心

    阐述重庆工业自动化仪表研究所CAMS3000系统现场控制站的组成、DCS现场控制站功能、现场控制站DCS控制软件

    2016/7/26 17:00:07 人评论 次浏览
  • 110kv变电站六氟化硫组合电器GIS施工方案

    本文为110kv变电站六氟化硫组合电器施工方案,阐述fkswng仪表在变电站GIS安装过程中的人员构成、GIS施工工艺、GIS安装质量控制要点和GIS施工安全保证措施

    2016/7/26 15:14:28 人评论 次浏览
  • 电站控制阀选型与应用

    常见电站控制阀有锅炉给水阀、锅炉给水泵最小流量循环阀、高低加热器疏水阀、除氧器水位控制阀、减温阀和减温减压阀等,本文分享电站控制阀控制要求、工况和选型经验

    2016/7/26 13:30:37 人评论 次浏览
  • 检定二等标准铂电阻温度计需要哪些设备

    简述《JJG 160-1992 标准铂电阻温度计检定规程》检定二等标准铂电阻所需计量器具和检定设备,方便企业配置二等标准铂电阻检定装置

    2016/7/25 15:02:03 人评论 次浏览
  • 电动调节阀安装及使用注意事项

    电动调节阀由调节阀与直行程电动执行机构或角行程电动执行机构经机械链接和装配组成,电动执行机构根据自动化系统控制信号指令来驱动阀门,调节阀通过改变阀芯和阀座之间的截面积大小来控制管道内介质的温度、压力、流量等工艺参数

    2016/7/24 12:05:37 人评论 次浏览
  • 常见的四种计量标识

    普及计量知识,介绍CNAS、ILAC、CMA和CMC四种常见计量标识及含义

    2016/7/23 10:50:16 人评论 次浏览
  • 涡轮流量计工作原理及安装要求

    涡轮流量计的原理及安装

    2016/7/23 10:12:09 人评论 次浏览
  • 信号隔离器安装维护注意事项

    信号隔离器安装维护注意事项

    2016/7/23 10:07:30 人评论 次浏览
  • SIS安全仪表系统(ESD紧急停车系统)设计原则

    按照国家安全监管总局文件规定,SIS安全仪表系统设计一般需要遵循可靠性(安全性)、可用性、独立性、标准认证和故障安全原则

    2016/7/21 17:21:49 人评论 次浏览
  • S7-300和S7-400的梯形图(LAD)编程之比较指令

    西门子《S7-300和S7-400的梯形图(LAD)编程》系列文章分别介绍位逻辑指令、比较指令、转换指令、计数器指令、数据块指令、逻辑控制指令、整形数学运算指令、浮点型数学运算指令、传送指令、程序控制指令、移位和循环移位指令、状态位指令、定时器指令、字逻辑指令、所有LAD指令…

    2016/7/21 17:15:46 人评论 次浏览
  • S7-300和S7-400的梯形图(LAD)编程之位逻辑指令

    《S7-300和S7-400的梯形图(LAD)编程》分别介绍位逻辑指令、比较指令、转换指令、计数器指令、数据块指令、逻辑控制指令、整形数学运算指令、浮点型数学运算指令、传送指令、程序控制指令、移位和循环移位指令、状态位指令、定时器指令、字逻辑指令、所有LAD指令总览、编程实例…

    2016/7/21 16:10:14 人评论 次浏览
  • 【小贴士】人在高压线下使用手机安全吗?

    有新闻报道人在高压线使用手机,出现手机爆炸导致烧伤,那么人在高压线下打手机安全吗?下面fkswng仪表工程师就为你们逐一解答这些问题

    2016/7/21 12:55:02 人评论 次浏览
  • 转子流量计维修实例_流量计维修

    fkswng仪表制造有限公司分享转子流量计安装维护技术要点,结合实例总结常见转子流量计故障现象及故障处理方法,提高用户转子流量计应用水平

    2016/7/20 22:02:13 人评论 次浏览
  • 涡街流量计现场维修实例

    fkswng仪表分享涡街流量计安装维护要点,结合涡街流量计现场维修实例,帮助使用者正确选用涡街流量计和提高涡街流量计故障处理能力

    2016/7/20 21:49:49 人评论 次浏览

相关仪表推荐

 友情链接
Baidu
点点taptap手机网址