术语和定义
《GB/T37241-2018惰化防爆指南》
惰化的定义:第3.1条款:通过向被保护系统充入惰性气体或向可燃粉尘中添加惰性粉尘,使系统内混合物不能形成爆炸性环境,或增加混合物点燃难度的防爆技术。
气氛惰化的定义:第3.2条款:通过向被保护系统内充入惰性气体,使系统内混合物不能形成爆炸性环境,或增加混合物点燃难度的防爆技术。
完全惰化的定义:第3.3条款:惰化技术的一种,由于被保护系统内惰性气体的比例浓度足够高,无论可燃物与含氧混合气体的比例如何变化都不会形成爆炸性环境。
部分惰化的定义:第3.4条款:惰化技术的一种,通过向被保护系统内充入惰性气体而控制系统内氧浓度,使可燃气体或可燃粉尘与空气形成的爆炸性混合物在所有可预期点火源出现的情况下不会被引燃。
磨煤制粉惰化系统设计相关规范
◆《GB51428-2021煤化工工程设计防火标准》
第6.3.1条款:碎煤仓的设计应符合下列规定:
3 应设置温度检测报警设施和氮气管道接口;
4 当碎煤仓内储存褐煤和易自燃的高挥发分煤种时,宜增设一氧化碳检测报警设施,并应采取自动紧急充氮保护;当储存经过预干燥的褐煤时,应采取充氮保护措施。
第6.3.2条款:煤粉制备系统应在惰性气氛下运行,并应设置氧含量在线监测报警及联锁控制设施。
第6.3.5条款:用于煤粉分离收集的袋式过滤器,除应符合现行国家标准《粉尘爆炸危险场所用收尘器防爆导则》GB/T17919的规定外,尚应符合下列规定:
2 过滤器的气体出口管线上应设置一氧化碳监测报警设施;
3 过滤器上应设置氮气管道接口,并应采取自动紧急充氮保护措施;
5 过滤器的清粉气源应采用氮气,氮气的气源压力应保持稳定;
6 煤粉收集斗应设置温度监测及料位监测设施。
第6.3.6条款:对于输送和处理煤粉的机械设备,应选用气密性好的设备,机身上应设置氮气管道接口,其轴封处应采取喷吹氮气的密封措施。
第6.3.7条款:煤粉仓的设计应符合下列规定:
3 仓内应设置氮气管道接口,并应采取充氮保护措施;
4 应设置温度及料位监测设施。
◆《SH/T3189-2017煤化工原(燃)料煤制备系统设计规范》
第7.1.2条款:煤粉制备系统防爆设计应根据煤质、系统和设备情况,采取下列一项或多项措施:
a)应使系统的启动、切换、停运和正常运行等所有工况下均处于惰性气氛;
b)设备和其他部件应按抗爆炸压力或抗爆炸压力冲击设计;
c)应装设爆炸泄压装置。
第7.1.3条款:惰性气氛设计制粉系统,应设置惰性化系统。
第7.2.2条款:惰性气氛设计系统应满足下列要求:
a)在设备内或设备末端湿气混合物中的最高允许氧含量(氧的体积分数,%)不应大于表7.2.2的规定;
b)在系统启动、切换、停运和正常运行等所有工况下的最高允许氧含量均应满足表7.2.2的规定;
c)应有监测和控制氧(或惰性介质)含量的装置。

第7.3.3.(h)条款:应在煤粉仓的上部设置灭火或惰性介质引入管的固定接口(DN≥25mm)。惰性气体应向煤粉仓的上部以平行于煤粉仓顶盖的分散气流方式引入。
第7.3.5条款:输送和处理煤粉的机械应选用气密性的设备,机身上应设置氮气保护设施,其轴封处应采用喷吹氮气的密封措施。
第7.5.1条款:惰性气体系统的设计应符合下列规定:
a)应采用氧气浓度自动调节控制系统;
b)应采用自动补加氮气的方法控制系统的氧含量;
c)煤粉输送设备中应有氮气保护;
d)煤粉制备装置消防用气应采用氮气;
e)煤粉制备装置应有安全可靠的氮气供应。
《GB/T17919-2008粉尘爆炸危险场所用收尘器防爆导则》
第4.1.11条款:宜以抑爆性气体稀释粉尘与空气的混合物,使箱体内含氧浓度低于安全浓度限值。
第4.1.12条款:收尘器应设有灭火用介质管道接口。
第4.1.13条款:在收尘器进、出风口处宜设置隔离阀,并安装温度监控装置。
第4.3.1条款:脉冲喷吹类袋式收尘器宜采用N2、CO2,或其他惰性气体作为清灰气源。
第4.3.2条款:脉冲喷吹类袋式收尘器的供气系统应保证充足的供气量,并应采取脱油除水措施。
第4.7.2条款:对收尘器的下列参数应进行监测:
—进、出风口压差;
—进、出风口和灰斗的温度;
—清灰参数(清灰周期、清灰间隔等);
—脉冲喷吹类袋式收尘器的喷吹压力。
第4.7.4条款:当收尘器出现下列故障时应予报警:
—进、出风口压差过高;
—温度异常升高;
—脉冲喷吹装置的压力过低;
—卸灰装置停止工作。
第4.7.5条款:如采用抑爆气体,应对箱体内氧含量进行监测,当氧浓度超过警戒值时应予报警。
综上以上规范,可以总结出磨煤制粉惰化系统应做如下设计:
1、磨煤制粉系统启动、切换、停运和正常运行等所有工况下均处于惰性气氛;
2、碎煤仓:应设置温度、一氧化碳检测报警设施及氮气管道接口;
3、袋式除尘器出口管线上应设置一氧化碳、氧含量监测报警设施;清粉气源应采用气源稳定的氮气;煤粉收集斗应设置温度监测及料位监测设施;本体应设置灭火氮气管道接口,并应采取自动紧急充氮保护措施;出口最高允许氧含量:烟煤≤8%、褐煤≤6%;
4、惰化系统应采用氧气浓度自动调节控制系统;应采用自动补加氮气的方法控制系统的氧含量;
5、煤粉输送、处理设备机身上应设置氮气管道接口,其轴封处应采取喷吹氮气的密封措施;
6、煤粉仓应设置温度及料位监测设施,应设置氮气管道接口,并应采取充氮保护措施,最高允许氧含量:烟煤≤6%、褐煤≤4%。
磨煤制粉惰化系统问题及风险分析

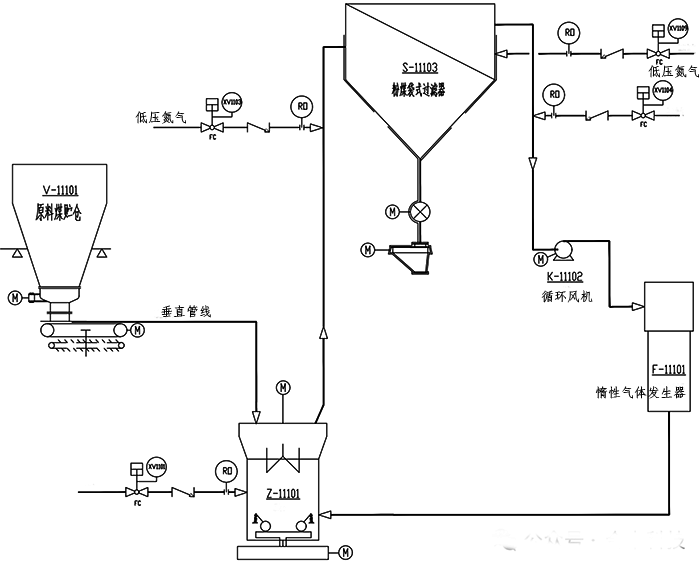
图1 磨煤制粉系统P&ID简图
工艺概述
气化磨煤制粉工段原料煤贮仓内碎煤通过振动料斗进入称重给煤机,经称重计量后送入磨煤机,研磨成粉煤(粒度5~90um),被来自惰性气体发生器的高温惰性气体干燥并吹入粉煤袋式过滤器进行风粉分离,粉煤经旋转卸料阀、电动纤维分离器、粉煤螺旋输送机送至加压输送工段的粉煤贮罐;分离出的惰性气体部分排放至大气,剩余部分经循环风机进入惰性气体发生器循环使用。
磨煤制粉惰化系统设计中存在的一些具体问题:
【问题1】:某企业原料煤储仓V-1501未设置温度检测设施,煤仓引风机出口放空管未设置CO检测设施。

图2 原料煤储仓P&ID图
违反《GB51428-2021煤化工工程设计防火标准》第6.3.1条款要求。原料煤储仓内的煤是经破碎机破碎后的碎煤,比表面积相对较大。在系统停车时,在原料煤储仓底部积聚的碎煤易氧化产生热量。若碎煤仓内未设置温度检测设施,无法及时掌握碎煤仓内温度的变化情况,不能及时采取措施来防止温度进一步升高,可能发生碎煤自燃着火事故。煤仓引风机出口未设置一氧化碳检测仪,当煤仓内碎煤、袋式除尘器内碎煤/布袋发生阴燃时,不能及时发现并采取措施,可能导致火灾事故的进一步扩大。
【问题2】:某企业称重给煤机观察孔破裂、流化氮气手阀未开启。

图3 称重给煤机现场图

图4 称重给煤机P&ID图
碎煤通过重力作用落至称重给煤机,经过称重后又重力输送至磨煤机,称重给煤机内属于粉尘环境。称重给煤机正常运行时,充入氮气,保持称重给煤机内惰化气氛。受磨煤机循环风影响,称重给煤机运行时处于负压状态。若称重给煤机观察孔破裂、流化氮气手阀未开启,空气进入称重给煤机内,给煤机内氧气含量过高时,煤粉与氧气混合,一旦遇到火源或者足够的能量激发,容易发生爆炸。
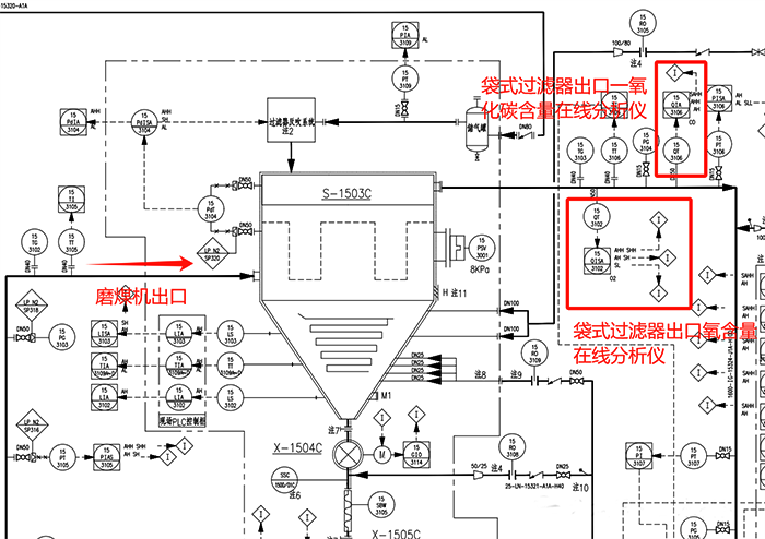
【问题3】:某企业C套磨煤系统惰性气体发生器出口氧含量在线分析仪损坏,袋式过滤器出口一氧化碳含量在线分析仪损坏。

图5 磨煤制粉系统DCS操作画面

图6 惰气发生器P&ID图

图7 袋式过滤器P&ID图
来自管网的燃料气与按比例加入的空气在惰性气体发生器中完全燃烧,生成高温热烟气;高温热烟气与来自袋式过滤器出口的循环气混合成高温惰性气,送入磨煤机中,对粉煤进行干燥和输送。袋式过滤器出口设置1台氧含量在线分析仪、1台一氧化碳含量在线分析仪,惰性气体发生器出口设置氧含量在线分析仪。
当袋式过滤器出口惰性气体、惰性气体发生器出口惰性气体任意一个氧含量超标时,均会联锁开启稀释氮气切断阀XV-1104,调整控制循环气氧含量控制在≤6-8%(根据煤种确定)。
当袋式过滤器出口惰性气体一氧化碳含量超标时,联锁开启袋式过滤器消防氮气切断阀XV-1109。
综上所述,以上问题存在以下风险:因惰性气体发生器内有燃料气、空气补入进行燃烧,所以惰性气体发生器出口氧含量相对于袋式过滤器出口较高。若惰性气体发生器出口氧含量在线分析、控制故障,仅靠袋式过滤器出口氧含量在线分析、控制,不能保证进入磨煤机的惰性气体氧含量是否符合安全控制要求,严重时,可能会造成磨煤机内氧含量过高,发生粉尘爆炸事故。
当磨煤制粉系统内出现焖燃时,袋式过滤器出口一氧化碳含量在线分析仪故障,原始设计的联锁控制措施失效,操作人员也不能及时发现异常情况,很可能发生火灾事故。
【问题4】:某企业磨煤机消防氮气切断阀XV1101、粉煤袋式过滤器消防氮气切断阀XV1109故障模式设计为“FC故障关”。
2台消防氮气切断阀的联锁动作条件:
①磨煤机停车且循环风机主电机停机时,打开磨煤机消防氮气切断阀XV1101;
②袋式过滤器出口惰性气CO高时,打开袋式过滤器消防氮气切断阀XV1109。
以上两个消防氮气切断阀设置为故障关存在以下风险:
气化磨煤制粉单元的装置为立体式布置(框架1楼到16楼),气化磨煤制粉系统停车时,磨煤机出口至袋式除尘器管道内煤粉回落至磨煤机出口,同时磨煤机本体内积存大量煤粉,煤粉粒度5~90um,煤粉温度105℃左右。若消防氮气阀故障不能打开,磨煤机本体内不能保证惰化氛围,在停车或开车过程中磨煤机内积存的煤粉极有可能发生燃烧。
同理,袋式过滤器器本身就是煤粉收集装置,气化磨煤制粉系统正常运行或停车时,系统内出现焖燃,袋式过滤器出口一氧化碳含量高,若消防氮气阀故障不能打开,导致事故进一步扩大。
原因分析及建议措施
以上问题的背后原因:问题1、问题4均为设计院在进行原始设计时未遵从相关规范,也未开展综合风险研判;问题2、问题3均为企业专业技术人员针对磨煤制粉惰化系统管理不严格,对惰化系统运行原理及相关风险认识不清楚。
作者:王玉玺
