
图1 单回路分程控制
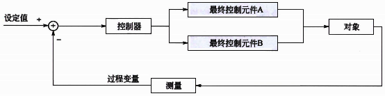
单回路分程控制的输出一般只控制一个最终控制元件,但是有时候从操作优化的要求综合考虑,可能需要一个过程变量采用两个或两个以上的最终控制元件。如果两个最终控制元件同时接受一个控制回路的输出,就是常见的分程控制系统。
使用分程控制可以:
①扩大最终控制元件可调范围。使用多个较小的最终控制元件实现过程变量的大范围调整,改善控制品质。
②同时控制两种介质,满足控制要求。例如储罐压力的放空调节阀和补氮调节阀的分程控制。
③满足生产过程不同阶段需要。例如放热化学反应,在反应的初始阶段由于放热不足需要用热水控制快速提升反应温度,在反应正常后由于放热太多需要用冷水控制反应温度,这样在反应不同阶段反应温度需要冷热水分程控制方案。
分程控制主要用于带有逻辑关系的多种控制手段而又具有同一控制目标的过程中,是为协调不同控制手段的动作逻辑而设计的。当控制一个过程变量需要两个以上控制手段时,一般都采用分程控制,如温度控制有冷水、热水。当温度低于某温度时先关冷水阀门,冷水阀位全关后再开热水阀门来恒定系统温度;当温度高于某温度时先关热水阀门,热水阀门全关后再开冷水阀门来恒定系统温度。
分程控制系统本质上仍是一个简单控制系统,但是在进行分程控制PID参数整定时要综合考虑两个控制通道的特性,一组控制参数要同时保证使用不同最终控制元件时整个控制回路性能都是能够接受的。分程控制中最常犯的错误就是分程点的选择,现场很多分程控制习惯将分程点选在50%,实际上如果两个最终控制元件对过程变量的增益不同时,应该通过合理的分程点设置,使不同最终控制元件工作时对被控对象的特性一致,从而可以使用一组控制参数实现全程控制回路性能一致。如果图1中最终控制元件A阀、B阀的最大流量分别为100t/h和300t/h,分程点计算公式:

PID控制器分程动作根据调节阀特性和控制要求有多种形式,图2是常见的四种调节阀分程方式。在实际应用中也有交接点附近重叠或者死区分离的情况。特殊情况下也有最终控制元件在整个范围内部分有最小或最大开度。

图2 调节阀分程方式
在图3所示的过程中,在总流量不确定前提下实现FT2的流量控制,如果B阀全开单独使用A阀控制,则存在A阀全开但是流量还是达不到设定值的情况,这种情况下就需要关闭B阀。流量控制器FIC2的过程变量为流量FT2,流量控制器FIC2操纵A阀和B阀使过程变量达到期望的设定值。A阀和B阀开度由图中右侧的分程逻辑计算。事实上这个控制方案也是一个带有逻辑关系的多种控制手段(先开A阀后关B阀)而又具有同一控制目标(FIC2流量)的系统,控制方案需要协调不同控制手段的动作逻辑。这种情况下图4所示控制方案既能保证至少一个阀门全开管线压降最小,又能实现流量控制。实际应用中两个阀门的通量不同,分程点需要综合考虑合理设置。

图3 流量分程控制方案
综上所述,分程控制广泛应用于具有多个最终控制元件的过程。表1总结了分程控制的设计准则。如果PID控制器输出不是直接到最终控制元件,选择分程控制会有失控的过渡过程,还会因为不能获得副回路饱和状态,增加分程设置的难度。多个最终控制元件的控制方案设计中,分程控制只是其中的一个控制方案,其他的控制方案包括两个单回路、阀位控制等。
表1 分程控制设计准则
实施分程控制的条件:
①只有一个控制器但是有多个最终控制元件。
②每一个最终控制元件都和过程变量有因果关系。
③按固定的优先级顺序操纵最终控制元件
相关阅读
◆轻松弄懂分程控制原理和分程控制应用
◆不会分程点计算和确定,别说你懂分程控制
◆分程控制系统如何采用阀门定位器实现硬分程
