根据GB/T3785和IEC61672,噪声监测仪按照精度,分为1级噪声监测仪和2级噪声监测仪。1级和2级噪声监测仪的技术指标,主要区别在于最大允许误差、工作温度范围和频率响应不同,即1级噪声监测仪的精度更高。2级噪声监测仪的工作温度范围0~40℃,1级噪声监测仪为-10~50℃。2级噪声监测仪的频率范围一般为20Hz~8kHz,1级的频率范围为10Hz~20kHz。也可根据整机灵敏度和性能,将噪声监测仪大致分为普通噪声监测仪和精密噪声监测仪。

噪声监测仪原理和特性
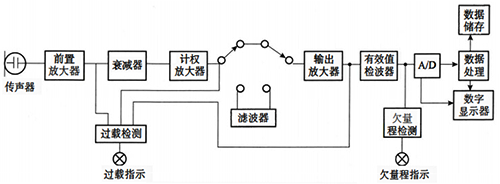
常规噪声监测仪原理如图所示,噪声监测仪工作时,先由传声器将声波转换成电信号,再由前置放大器变换阻抗,使传声器与衰减器匹 配。前置放大器将信号输出至计权网络,对信号进行频率计权以及时间计权,经衰减器及放大器将信号放大到一定的幅值,送到有效值检波器,最后在显示器上显示噪声的声压级数值。

1、传声器和前置放大器
传声器是把声压信号转变为电压信号的装置,也 称之为测量麦克风或话筒,是噪声监测仪的传感器。常见的传声器有晶体式、驻极体式、动圈式和电容式等。目前最广泛使用的是电容式传声器。
电容式传声器主要由金属膜片和靠得很近的金属电极组成,其本质就是一个平板电容。金属膜片与金属电极构成了平板电容的两个极板,当膜片受到声压作用时,膜片便发生变形,使两个极板之间的距离发生了变化,于是改变了电容量,测 量电路中的电压随之发生变化,实现了将声压信号转变为电压信号的功能。电容式传声器是声学测量中比较理想的传声器,具有动态范围大、频率响应平直、灵敏度高和在一般测量环境下稳定性好等优点,因而应用广泛。由于电容式传声器输出阻抗很高,因而需要通过前置放大器进行阻抗变换。
2、计权网络
计权网络由频率计权和时间计权两部分构成。计权又称加权(Weighting)。
3、频率计权
为了模拟人耳听觉在不同频率的不同敏感度,噪声监测仪内设有一种能够模拟人耳的听觉特性,把电信号修正为与听感近似值的网络,这就是频率计权网络。
主要的频率计权方式有:A-计权,C-计权和Z-计权,还有使用较少的B-计权。A、C、Z三种频率计权方式的曲线特征如图所示。

可以看到,如果一个声音要在整个频带上 以均等的声压呈现,则适用图中的Z-计权曲线。而人耳的物理听觉则由A-计权曲线表示,因为人耳对低频声音较不敏感。声学声音比人耳听觉包含更多的高频与低频内容。C-计权曲线代表的是当声音调高以后,人们开始对低频也更为敏感的情况。因此,A和C计权方式对于描述人耳听力相对于真实声学声音的频率响应最有意义。
频率计权都是在描述声压级时使用。比如,世界卫生组织(WHO) 建议的最大工作声压级是Lmq=85dB和Lcmu=135dB。这里的字母A和C就代表测得声音所应用的频率计权。
4、时间计权
声压是通过侦测声音导致的气压变化来测量的。对于常见的声源,如音乐、演讲或环境噪声来说,这些声压级波动极快。正是由于这种快速的声压变化,要在一个显示器上实时读取声压就非常困难。因此,噪声监测仪需要对这种突发的变化做出抑制,以获得一个更加稳定的读数。这一过程就是时间计权。
IEC 61672标准中描述了两种不同的时间计权,快速(F)计权和慢速(S)计权。它们显示的结果都对声压的突然改变做出过抑制。快速计权做出响应比慢速计权更快。比如在安静环境下,一个很响且持续的声音被突然打开,F计权声压级的刷新时间大约需要0.6s,而S计权做出反应则需要在约 5s之后。根据IEC 61672中的定义,这些值的得出是通过时间常数t,F计权t=125ms,而S计权t=1s。若又突然将该声音关闭,F计权声压级将以34.7dB/s的速率衰减,而对S计权来说,该速率是4.3dB/s。
下图展示了对突发事件的F计权和S计权做出反应的过程。

瑞士NTi Audio噪声监测仪主要技术参数
测量范围:17~137dB/25~153dB/21~144dB/29~144dB(A)
分辨率:0.1dB
频率范围:5~20kHz
频率精度:0.4Hz
频率计权:A,C,Z(同时)
时间计权:快速F,慢速S,脉冲I(同时)
声压级测量功能:所有常见声压级参数均可测量
百分比统计:1%~99%
实时频谱功能:支持1/1、1/3、1/6、1/12倍频程频谱
屏幕分辨率:160×160像素灰阶显示,LED 背光
存储:Mini-SD卡,可更换
电源:内置锂电池/干电池AA,4×1.5V/直流外接电源9V/USB 电源供电
使用温度:-10~+50℃
湿度:5%~90%RH,非冷凝状态
无线电频率敏感性:X组类别
电磁兼容CE符合:EN61326-1B 级/EN55011B级/EN 61000-4-2到 -6 和 -11
防护等级:普通IP51,加装防护套最高达IP63。
ATEX 防爆标准:易爆环境下的应用依据IEC 60079 区域2/符合94/9/EC标准
