
2008~2013年中国煤炭消费曲线示意
1、CEMS的组成
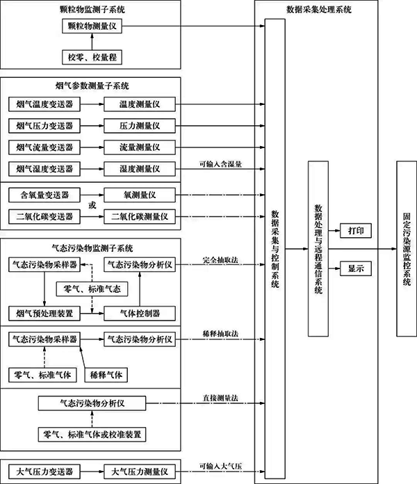
电厂的CEMS由颗粒物监测子系统,气态污染物监测子系统,烟气排放参数测量子系统,数据采集、传输与处理子系统等组成,参照HJ/75-2007《固定污染源烟气排放连续监测技术规范》。颗粒物监测子系统主要用来监测烟尘浓度、汞浓度和排放量;气态污染物监测子系统主要用来监测SO2,NOx等污染气体的浓度和排放量;烟气排放参数测量子系统用来测量烟气温度、烟气压力、烟气流速或流量、烟气含水量、烟气含量等参数,CEMS组成如图2所示,图2中虚线表示任选一种气体参数测量仪和气态污染物CEMS。

CEMS组成示意
2、气态污染物取样方法及优缺点对比
CEMS根据采样方式的不同可分为直接测量采样法、稀释采样法和直接抽取法。气态污染物在不同环境(温度、压力、湿度)具有不稳定、腐蚀性等特点,同时根据使用习惯的不同,决定了气态污染物的采样方法。
①直接测量采样法
直接测量采样法指所有分析部件均安装在现场的烟囱或烟道上,直接对烟囱或烟道中的气体进行长时间连续监测,无需采样,不必进行样气预处理,瞬时性强,无需管线,结构比较简单;但由于安装于现场,仪表工作环境差、不便于维修、仪表光源使用寿命短、测量精度低、维护工作量大等,在国内应用较少。
②稀释采样法
稀释采样法是将除尘后的取样烟气用大量的干燥纯净空气按100~250倍比例稀释后,使样气的露点温度远低于室温(一般-30℃以下),再送至微量分析仪进行分析,分析结果乘以稀释比,得到检测值。稀释法通过采用临界孔技术保证稀释比。稀释法的主要优点是:样气稀释后降低了烟气露点,传输管道不会出现结露和堵管现象,防止了烟气中的水汽凝结造成溶解性污染物的成分损失;避免了酸性凝结水腐蚀管道引起的故障,提高了系统的运行可靠性;仪器维护工作量小;不需要烟气预处理装置,操作简便。稀释法的主要缺点是:由于样气未除去水分,为湿法测量,结果需修正;需用微量分析仪,精度要求高,降低灵敏度,误差增大;需要配套空气净化装置,系统价格较高。
③直接抽取法
直接抽取法又称加热管线法,是通过加热管对抽取的已除尘的烟气进行保温,保持烟气不结露,经除尘干燥装置、冷凝除湿预处理装置后再送至分析仪。直接抽取法由于存在脱水过程,对烟气中浓度较低且易溶于水的 HCl,NH3, H2S等成分无法测量,因此不能用于垃圾焚烧发电厂的烟气监测中。直接抽取法适用于烟气除尘效果好的场合,其主要优点是:由于样气中去除了水分,为干气测量,不需要修正;用常量分析仪监测,精度可靠;无需稀释气,维修费用和系统价格均较稀释法低。直接抽取法的主要缺点是:需要伴热系统;需要采样泵和预处理装置。对于电厂的脱硫系统过程控制和环境监测,高温处理的直接抽取法是最适合的方法。
直接抽取法是目前国内CEMS最常采用的方法。
3、CEMS选型中应注意的问题
①烟气中水分的干扰问题
烟气中的水分会吸收一部分被检测的气体,包括NOx和SOx,使实际测量值偏低。因此,系统采用多级冷凝技术来解决该问题。主要包括以下几个方面:
a、第一级冷凝。烟气取样口至CEMS分析小屋的距离通常在20 m以上,经过环境温度的热交换,烟气冷却至环境温度,即保持前置冷凝器前采样管线的一定斜度和长度(2m左右)。
b、第二级冷凝。烟气冷却至低于环境温度5 ℃,即前置冷凝器的设计温度低于环境温度5 ℃。
c、第三级冷凝。烟气冷却至分析所需的温度,同时也达到除湿的目的。
②烟气中的SO3带来的高腐蚀问题
锅炉燃料中所含的硫在燃烧过程中会生成SO2,其中有部分可能转化成高价氧化物。虽然SO2在洁净干燥的大气中氧化成SO3的过程是很缓慢的,但是在相对湿度较大,特别是在有颗粒物存在时,可发生催化氧化反应,从而加快生成SO3。锅炉装置为了满足环保的要求,尽管都会设置脱硫环节,湿法和半干法脱硫后的烟气中水分含量是相当高的,这时SO3如果溶于水时会放出大量的热,使液态的水蒸发成水蒸气,SO3与烟气中的水蒸气反应生成含有硫酸的细小颗粒状酸雾,在一定浓度下会严重腐蚀金属管件,造成气路管路漏气、分析仪测量池污染、部件损坏等。在选型时可选用以硅藻土为填充剂的雾吸收器,这样更能有效地去除和吸收SO3,干燥样气,降低腐蚀性,减少维护量。同时,雾吸收器在CEMS中过滤其他粉尘颗粒,能保证采样泵、分析仪等重要部件的长期稳定运行,延长装置生命周期。
4、CEMS的设置
CEMS的设置既要达到HJ/T 75-2007的要求,又要尽可能地节约投资。根据对现有电厂锅炉的统计和作者的工程经验,推荐CEMS的监测点设置和监测内容见表1所列。
表1 CEMS的监测点设置和监测内容

5、CEMS安装位置特殊要求
①工艺安装要求
a、采样或监测平台易于人员到达,有足够的空间,便于维护和对比监测。当采样平台设置在高于地面5m以上的位置时,应有通往平台的“Z”字梯/旋梯/升降梯。
b、取样点应优先选择在垂直和烟道负压区域。
c、对于颗粒物监测子系统,应设置在距离弯头、阀门、变径管等部件下游方向4倍烟道直径(对于矩形烟气管道指当量直径),以及距离上述部件上游方向不小于2倍烟道直径处。
d、对于气态污染物监测子系统,应设置在距离弯头、阀门、变径管等部件下游方向2倍烟道直径(对于矩形烟气管道指当量直径),以及距离上述部件上游方向不小于0.5倍烟道直径处。
e、每台固定污染源排放设备应安装1套CEMS。
f、如果由多条烟道并入1根固定污染源的总管时,应将CEMS安装在该固定污染源的总管上。不得只在其中1个烟道上安装1套CEMS,然后将测定值的倍数作为整个污染源的排放结果,但允许在每个烟道上安装相同的CEMS,测定值汇总后作为该源的排放结果。
g、某些企业或省市环保部分对CEMS安装有特殊要求,在不与HJ/T75-2007中安装要求矛盾的前提下,应满足当地环保部门的要求。
②仪表安装要求
CEMS的测量点至少应符合下列条件之一:
a、颗粒物监测子系统的测量点离烟道壁的距离不小于烟道直径的30%,气态污染物监测子系统、氧气连续监测系统以及流速连续监测系统的测量点离烟道壁距离不小于1m。
b、测量点位于或接近烟道断面的中心区。
气态污染物采样探头需要带吹扫和伴热设施,采样管线采用一体化的伴热采样管,并能做到自限温。采样管线的长度应尽可能地短,以减小整个系统的时滞。考虑到检修的需要,采样管线和其他连接烟囱和地面分析仪的管栏均需考虑顺着爬梯外缘敷设,可设1路桥架使各类线路显得更整齐。激光粉尘仪也需要带吹扫保护,一方面清洁镜头,而另一方面能有效降低镜头表面的温度。热式质量流量计应安装在上游侧,从上游至下游,仪表顺序依次为:采样探头—流速以及温度检测—氧化锆—压力—粉尘仪。烟囱直径较大,可在其四周分别布置以上测点,以避免各参数相互干扰。
根据国家发展改革委、环境保护部、国家能源局联合发布《煤电节能减排升级与改造行动计划(2014-2020年)》规定:固定污染源烟气净化设备设置不允许设烟道旁路,对较早前建成的固定污染源烟气净化设备设置带有旁路烟道的,应在旁路烟道内增设烟气流量连续计量装置。湿法脱硫装置后未安装烟气气—气换热器(GGH)的烟道内,颗粒物监测子系统可安装在脱硫装置前的管段中,其实际排放浓度值可通过计算得到。通常环保部门在对系统进行校验时使用的仪器需要供电,因此需要在检测平台上设置1路检修电源,且电源及仪表设备至少应满足IP65防护和防雷要求。
6、结束语
CEMS在火电厂的锅炉中得到了广泛的应用,为地方和国家控制烟气污染物排放发挥了重要的作用,但CEMS设备的合理选型、仪表设备的正确安装和维护对系统监测准确性至关重要。要达到监测污染物数据准确和保证仪表的长周期运行,除执行《固定污染源烟气排放连续监测技术规范》外,必须根据锅炉烟气处理方式、相关参数等合理选型CEMS。
作者:杨银仁(中石化宁波工程有限公司)
