
1 核安全级压力变送器
1.1 核安全级压力变送器应用背景
与常规压力变送器不同,核安全级压力变送器仅应用于核动力装置中,当核动力装置出现事故时,核安全级压力变送器仍能正常工作,发出反应堆停堆信号,也为及时处理与事故后的分析提供了数据,因此其在核动力装置中的重要地位是普通压力变送器不可替代的。
1.2 核安全级压力变送器性能要求
核安全级压力变送器是在普通压力变送器的基础上研制的,不仅对基本技术性能参数要求高,对核安全技术性能也有一定要求。核安全技术性能包括耐辐照性、抗地震性、耐高温蒸汽环境、抗化学水喷淋性,实现这些性能需要在变送器自身结构上进行改造或针对性设计,对研制成型的变送器还需按照国标GB12727和GB13625要求进行3个特殊环境试验(辐照试验、地震试验、LOCA试验),以确定变送器的核安全技术性能。
(1)辐照试验
对核安全级压力变送器进行总辐照剂量试验,以确定其在该环境下的工作性能,根据需求安装在反应堆核电厂的不同区域中(反应堆核电厂的各个区域对核安全级压力变送器耐辐照剂量的要求不同)。
(2)地震试验
对核安全级压力变送器进行地震振动试验,以鉴定其在安全停堆地震期间是否能安全运行,根据需求安装在不同地理位置的核电厂中(安全停堆地震由核电厂厂址历史上可能发生的最大可能地震程度加上裕度得出)。
(3)LOCA试验
测定当反应堆一回路冷却剂管道发生破裂后,核安全级压力变送器在高温高压的蒸汽环境下的工作性能,以及在化学水喷淋时是否能正常运行(事故时会喷淋化学水降低安全壳内温度)。
2 电容式核级压力变送器原理
经辐照试验、地震试验、LOCA试验后压力变送器的精度会降低,其中电容式的精度降低相对小些,且核安全级压力变送器是在普通压力变送器的基础上研制的(压力变送器大多为电容式),因此市面上的核安全级压力变送器以电容式为主。
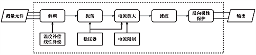
电容式核级压力变送器的敏感元件为3个膜片构成的2个电容器,当敏感元件受到压力时,中间传感膜片产生位移,2个电容器的电容量发生改变,如图1所示,通过转换电路将电容量差值转换为标准化信号(4-20mA电流),如图2所示,统一的输出信号提高了系统的兼容性和互换性。

图1 传感器原理结构图

图2 转换电路流程图
转换电路包含了振荡、解调、放大等环节。各部分组成及功能如下:解调器由1个二极管桥组成,将测量元件的交流信号整流成直流信号;直流信号输入到振荡器中,振荡频率由敏感元件的电容和变压器绕组的电感决定,当敏感元件的电容变化时,振荡频率随之改变;电流放大器由2个运算放大器、2个晶体管和相关元件组成,经过电流放大器后输出直流4-20mA标准信号;滤波电路可减少信号中的杂波;最后信号通过二极管后输出,二极管起到了反向极性保护的作用。在信号转换过程中,需要对温度和非线性进行补偿,减小误差,同时利用稳压器对振荡器和放大器提供电压。整个电路需要对电流放大器的输出进行电流限制,防止输出信号超过标准信号范围。
电容式核级压力变送器灵敏度高、动态响应好、过载能力强,但也容易受到寄生电容、电缆电容等带来影响,需进一步改善。
3 国内应用最广泛的核安全级压力变送器
现今国内应用最广泛的核安全级压力变送器为美国艾默生电气集团(Emerson)的非智能型电容式核安全级压力变送器-rosemount315*系列,315*在115*基础上改良而来,技术性能有了很大的提升,该系列产品成熟,根据耐辐照能力的强弱分为3152、3153、3154、3155型号,核安全技术性能如表1所示。
表1 rosemount315*系列核安全技术性能

上海光华仪表厂的CEC(H)系列核安全级压力变送器是最早的国产核安全级压力变送器,CEC(H)系列按照不同耐辐射性能分为CEC(H1)、CEC(H2)、CEC(H3B) 3种型号,核安全技术性能如表2所示。
表2 CEC(H)系列核安全技术性能

上海威尔泰工业自动化股份有限公司通过研究国外先进产品进而研发了具有自主产权的压力变送器,而后在该变送器基础上进行改进,研发出了核安全级WT3000N系列非智能压力变送器和核安全级MV2000TN智能压力变送器,核安全技术性能如表3所示。
表3 MV2000TN及WT3000N系列核安全技术性能

将各企业最优产品进行对比如表4所示。

由表4可知,国内核安全级压力变送器的核安全技术指标与国外产品相比仍存在差距,精度等基本技术性能也有待提升。
5 国产核安全级压力变送器改进建议
核安全级压力变送器的技术性能包括核安全技术性能和基本技术性能,对国内产品的改进可从这两方面着手:
(1)核安全技术性能改进
可通过改变变送器的外壳材料(使用铅等密度高、原子序数较高的物质)提升耐辐射性能;变送器的抗地震性就是抗冲击和振动的性能,考虑使用陶瓷膜片代替传统膜片,陶瓷不仅抗冲击和振动,还耐腐蚀、抗磨损,有较高的稳定性和精度,可耐高温,灵敏度高,具有广泛的应用前景。
(2)基本技术性能改进
核安全级压力变送器精度低于普通压力变送器的部分原因在于核辐射干扰转换电路,影响测量值的准确性,因此可以物理隔离转换电路,进而提高测量精度;影响变送器稳定性的主要因素为环境温湿度,电容式压力变送器的传感器膜座通常由玻璃烧结而成,而玻璃受潮会降低绝缘电阻的绝缘强度,使传感器产生漂移,重庆四联测控技术有限公司的聂绍忠对比了DB-471和DB-404两种型号的玻璃材料,结果表明DB-404型号的玻璃材料更优,但该研究对比材料仅有两种,虽提供了一定的解决方向,相关研究仍然远远不够,应进一步对比其他型号和种类材料,以提升变送器稳定性;变送器的可靠性会受到膜片变形受损、电磁干扰、温湿度等影响,可通过内部设计和改变生产工艺提升可靠性,如对膜片重新选材、增加屏蔽电路、加固变送器外壳等。
除了上述改进方向外,也可从根本入手一一改变测量方式,比如使用光纤传感器代替传统的电容式传感器,解决辐射导致的电子元器件损伤甚至失效的问题。目前光纤传感器已在极端环境下有一定的应用,耐辐照性可通过封装和掺杂等手段提高,光纤传感器不仅可以测量某点压力,还可以经不同安装方式实现端面、三维空间等压力变送器无法测量情况下的压力。
目前绝大多数核安全级压力变送器都为非智能型,国内只有上海威尔泰的MV2000TN型号是智能型,虽然智能型内置芯片,可以通信,但芯片受恶劣环境的影响更大,其核安全技术性能并不佳(如抗地震只有4g ZPA),远不如非智能型变送器,因此应将改善重点放在非智能型核安全级压力变送器上。
应用在核电站的恶劣条件下仍能保持正常测量的核安全级压力变送器,事故工况下的极端情况会令其基本技术性能发生变化(如寿命、精度),因此探究在该情况下怎样保证变送器的基本技术性能极其重要,也是接下来国产核安全级压力变送器改进方向的重点。
6 结论
国产核安全级压力变送器的性能与国外先进产品相比仍有很大差距,国产产品的改进研发任重道远。本文介绍了核安全级压力变送器在核电站的重要性,希望引起更多企业关注核安全级压力变送器,参与对其的研发中来,也对比了国内外的产品现状,指出了国内产品的不足之处,并针对其提出了一些改进意见,竭力推动国产核安全级压力变送器的发展,加快国产产品的研发、生产和应用,早日实现国产核安全级压力变送器领跑全世界的目标。
作者:张文博、姜达郁、巢锐(中国核动力研究设计院)
相关阅读
微差压变送器选型应注意的问题
方原柏谈国产压力变送器技术发展
