SWP-RP系列频率/转速表有数码显示和光柱显示两种,可带1路模拟量变送输出、2-4个报警和RS485或RS232通讯。
SWP-RP系列频率/转速表常用型号
SWP-RP-C803-01-24-HL
SWP-RP-C903-01-B-HL
SWP-RP-C803-02-A-HL-P
SWP-RP系列频率/转速表特点
◆全新概念的计算机数字自动调校
◆测量值零点迁移功能 . 测量值增益放大功能
◆变送输出值零点迁移功能 . 变送输出值增益放大功能
◆高亮度LED数字显示测量值
◆支持多机网络通讯 , 通讯协议可任意自由设定
◆独特的全开放式用户自设定界面(测量值零点与量程范围设定,报警方式设定 .输出方式设定)
◆设定参数断电永久保留及参数密码锁定
◆多规格外形结构尺寸
◆交直流开关电源供电方式
SWP-RP系列频率/转速表技术参数
◆输入信号:频率信号 f≤15kcps,幅度≥0.2V;开关量信号
◆测量范围:0-15kHz
◆测量精度:0.1Hz
◆分辨率:±1字
◆显示方式:六位LED显示,可同时显示(转速和频率)或(线速度和转速),显示0-999999字
◆控制方式:位式ON/OFF带回差,报警有2路或4路报警可选
◆输出信号
①模拟量输出:0-10mA(负载电阻≤750Ω)、4-20mA(负载电阻≤500Ω)、0-5V(输出电阻≤250Ω)和1-5V(输出电阻≤250Ω)
②继电器控制输出:继电器ON/OFF带回差,AC220V/3A;DC24V/6A(阻性负载)
③可控硅控制输出:SCR(可控硅过零触发脉冲)输出,可触发可控硅400V/100A;固态继电器输出:SSR(固态继电器控制信号)输出,6-24V/30mA;NPN集电极开路输出:OC门输出,30VDC/100mA
◆通讯输出:通讯接口为二线制、三线制或四线制(如RS485、RS232C、RS422等),波特率300-9600bps可由仪表内部参数自由设定。接口和主机可采用光电隔离,通讯距离可达1.2公里。系统采用主-从通讯方式,整个控制回路只需一根二(三、四)芯电缆,即可实现与上位机通讯
◆馈电输出:DC24V,负载≤30mA
◆参数设定:面板轻触式按键数字设定;参数设定值断电后永久保存;参数设定值密码锁定
◆保护方式:输入超/欠量程报警;工作异常自动复位;电源欠压自动复位
◆使用环境:环境温度0-50℃,相对湿度≤85%RH,避免强腐蚀气体
◆供电电压:常规型AC220V(50Hz±2Hz)线性电源供电;特殊型AC85-260V或DC24V±2V
◆功耗:≤5W(AC220V线性电源供电)或≤4W(AC85-260V开关电源供电)
◆重量:420g(AC220V线性电源供电)或260g(开关电源供电)
◆仪表外形:数码显示SWP-RP系列频率/转速表有5种外形;光柱显示SWP-RP系列频率/转速表有2种外形

SWP-RP-C80转速表
外形尺寸:160×80×140mm
开孔尺寸:152×76mm
型号:SWP-RP-C801、SWP-RP-C803、SWP-RP-C804

SWP-RP-S80转速表
外形尺寸:80×160×140mm
开孔尺寸:76×152mm
型号:SWP-RP-S801、SWP-RP-S803、SWP-RP-S804

SWP-RP-C90转速表
外形尺寸:96×48×140mm
开孔尺寸:92×44mm
型号:SWP-RP-C901、SWP-RP-C903、SWP-RP-C904

SWP-RP-C40转速表
外形尺寸:96×48×140mm
开孔尺寸:92×44mm
型号:SWP-RP-C401、SWP-RP-C403

SWP-RP-S40转速表
外形尺寸:48×96×140mm
开孔尺寸:44×92mm
型号:SWP-RP-S401、SWP-RP-S403
SWP-RP系列频率/转速表数学模型及参数设置
SWP-RP系列频率/转速表按照下面的数学模型显示测量结果的

公式中式中PV为测量显示值;f为频率输入值;SL0为转速时间/秒(仪表二级参数);KK2为传感器每转发生的脉冲个数(仪表二级参数);KK1为输入增益(仪表二级参数);PB1为输入零点(仪表二级参数);KK4为标度增益(仪表二级参数);PB4为标度零点(仪表二级参数)
◆KK1、PB1一般用于当输入频率有偏差时,作校对用。出厂时KK1=1,PB1=0。所以,实际标度转换公式为:

◆KK4、PB4一般用于配合SL0、KK2作标度转换,当设定KK4的有效位太小而影响测量精度时,可与SL0、KK2配合使用,以提高测量精度。
◆SWP-RP作转速表进行测量控制时,可设定时间单位为:转/秒(设定显示增益SL0=1),转/分(设定显示增益SL0=60,即60秒)。
例1:测量某电机的转速,测量传感器为光电传感器,电机的转动轴上装有10个感光片,即电机每转一圈,传感器可感应10个脉冲,电机的最高转速为3600转/分。那么设定仪表参数SL0=60,SL1=0,KK2=10,其它参数为出厂默认。
例2:用光电编码器测量低速电机的转速,编码器的指标为1000
/转,电机最高转速为60转/分。那么设定SWP-RP仪表参数SL0=60,SL1=2,KK2=1000,其它参数为出厂默认。◆利用SWP-RP表也可测线速度
例3:某流水线用光电传感器测量线速度,电机转动轴上装有10个感光片,电机每转一圈,传感器可感应10个脉冲,电机转一圈,传送带走的长度为0.1米,最快的线速度为360米/分。那么先设定SL0=60,SL1=1,KK2=10,则PV×0.1=线速度(米/分)、PV为转速(转/分),因此只要将KK1或者KK4设定为0.1即可。
◆SWP-RP转速表还可用于测量流量
例4:某系统用涡轮流量计测空气流量,流量系数为1758
/L,SWP-RP显示流量单位L/分,当流量为50L/分时,对应频率为1465Hz。 

1465/29.3=50,KK2本来只要设为29.3就可以使关系成立。但由于KK2只能设为整数,因此只能将KK2设为29,然后用KK1来修正,故将KK1设为0.990即可,KK4依然保留为1,PB1和PB4为零。将被逐步替代。
SWP-RP频率/转速表选型表
SWP-RP-①②-③④-⑤-⑥⑦-⑧⑨
①外形特征
[C40]:96×48mm
[S40]:48×96mm
[C80]:160×80mm
[S80]:80×160mm
[C90]:96×96mm
②控制作用
[1]:测量显示
[3]:三位控制/显示+两限报警
[4]:四限报警/显示+四限报警
③通讯方式
[0]:无通讯
[2]:RS232
[4]:RS422
[8]:RS485/MODBUS RTU
④仪表输出
[0]:无输出
[1]:继电器报警输出/两个开关量报警输出
[2]:4-20mA变送输出
[3]:0-10mA变送输出
[4]:1-5V变送输出
[5]:0-5V变送输出
⑤输入信号类型
[A]:集电极开路信号输入(OC门)
[B]:射级开路信号(OE门)
[C]:电平信号输入
[D]:开关量输入/触点信号(无源)
[E]:电流型脉冲信号输入
[24]:频率输入(0-5kHz)
⑥第一报警输出
[N]:无报警/控制作用代码“1”必选项
[H]:上限报警
[L]:下限报警
⑦第二报警输出
[省略]:无报警/控制作用代码“1”必选项
[H]:上限报警
[L]:下限报警
⑧馈电输出
[省略]:无馈电
[P]:DC24V馈电输出/给1路两线制4-20mA变送器供电
⑨仪表电源
[省略]:AC220V供电/标准配置
[T]:AC85-260V开关电源供电
[W]:DC24V开关电源供电
◆以上C、E两种输入类型用户订货时请提供输入信号的幅值。如电流信号输入时,要提供输入信号为低时是多少毫安,信号为高时是多少毫安。
◆注:转速表在订货时请提供转速传感器的技术指标。
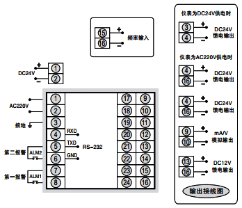
SWP-RP系列频率/转速表接线图
①fkswngSWP-RP-C80和SWP-RP-S80频率/转速表接线图

②fkswngSWP-RP-C40和SWP-RP-S40频率/转速表接线图

③fkswngSWP-RP-C90频率/转速表接线图
