时钟系统在铁路、民航、体育场馆等领域得到广泛应用。
在民用机场航站楼中,值机大厅、候机大厅、到达大厅、到达行李提取大厅,及航站楼内贵宾休息室、商场、餐厅和娱乐等处均需设置同步校时的子钟。
在铁路旅客火车站中,中心调度室、车站综合控制室、值班室、候车室、软席候车室、贵宾候车室、站厅、站台等处也需设置子钟。
长途公共汽车站、客运侯船楼、地铁等均有类似要求,不再赘述。

如果没有统一的时钟系统,会导致交通运输的混乱,甚至交通瘫痪。据资料介绍,19世纪蒸汽机和铁路的问世改变了人们日出日落决定作息时间的传统习惯。为了避免铁路运输的混乱局面,1852年,英国格林尼治皇家天文台设立了统一的全国报时系统,以后格林尼治时间成为划分全球时区序列的基础。
除了交通运输行业,体育场馆也会用到时钟系统。例如,涉及到同组升降级的重大比赛,需要同时开始比赛,“同时”是由统一的标准时钟系统所授时,避免放水、打假球现象。体育比赛还会用到计时、倒计时,这些都可在时钟系统中实现。体育建筑需在竞赛区、观众区、运动员区、竞赛管理区、新闻媒体区、贵宾及官员区、场馆运营区、赞助商区及安保区等区域设置子钟。

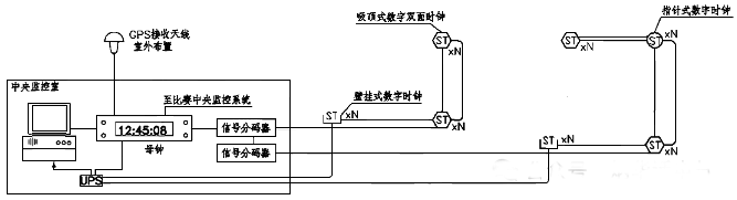
时钟系统需具备自动校时功能,能显示标准时间、正计时、倒计时,并可人工设定显示模式。时钟系统通常采用母钟、子钟组网方式,并可通过监控计算机进行全系统的状态监控。
重要建筑时钟系统的母钟还要采用主备冗余方式,具有接收校时信号的功能,并可向其他有时基要求的系统提供同步校时信号。


CCDI悉地国际主编的国家标准图集06X701《体育建筑专用弱电系统设计安装》对体育场馆中的时钟系统给出详细的要求和安装详图,可以作为重要的参考资料。
作者:李炳华
