
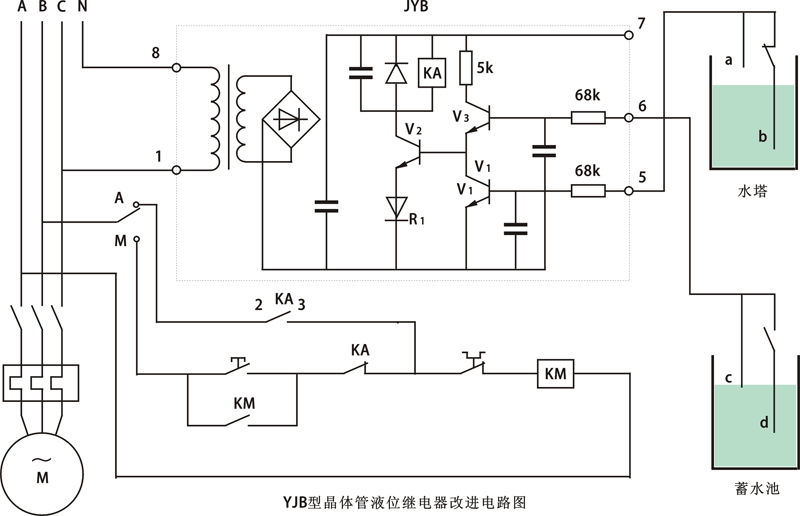
JYB-714晶体管液位继电器电气原理图
只要在原电路增加少量元件,就可达到用一只JYB-714晶体管液位继电器实现相关控制的要求。改进的电路如图中虚线所示。工作原理:当蓄水池有足够水量,水位在C点之上时,V3导通;若水塔缺水,即水位在b点之下时,V1截止使V2导通,KA吸合,CJ也吸合,水泵运转抽水。假设水塔水位还未升到a点时,由于水源紧张而使蓄水池水位下降至d点以下时,则V3截止、Vz也截止,水泵停止抽水,蓄水池的C、d电极可用来调整蓄水池抽水量的大小。整个控制电路可以手动(M)与自动(A)切换,该电路还兼有缺相保护功能,即JYB-714晶体管液位继电器工作电压选为220V时,由一相供电,选用线圈电压为380V的交流接触器,由另两相供电,在使用中,任一相断电水泵都不工作。
新增元件型号、规格已在图中标出,未标注的为原有的元件。新增元件不多,在原有印制电路板上改动焊接即可。JYB-714晶体管液位继电器引出端基本保持原样,5端仍接水塔a电极,而6端改接蓄水池的C电极,b、d电极则分别通过交流接触器的辅助触点与5、6端相接。为保证JYB-714晶体管液位继电器的控制可靠性,将KA的两对常开触点并联后接至2、3端输出。在V1、V3基极各接一只电容器,以提高JYB-714晶体管液位继电器的抗干扰能力。

JYB-714晶体管液位继电器改进电路图
改进后的JYB-714晶体管液位继电器,经多年的连续运行未出现任何故障。该JYB-714晶体管液位继电器还可实现单控、双控两用,当仅用于水塔水位单控时,只需将液位继电器6、7端短接。
