
图1 100CT2流程
如图1所示,100CT2是由高压缸和凝汽缸两部分组成并配有一对控制阀组,即高压阀PV253(HP)和低压阀PV132(LP) 。高压蒸汽通过PV253进入透平的高压缸做功,驱动合成气压缩机运转,之后部分蒸汽被抽出补入合成氨装置(3.6MPa)的中压蒸汽管网,另一部分蒸汽经PV132引入透平凝汽缸。
因此PV253与PV132阀的开度和高压蒸汽的耗气量、透平的转速、抽汽有着密切关系。同时由于PV253控制合成氨装置高压蒸汽管网的压力,因此100CT2的稳定运行是合成氨装置稳定运行的重要保障。100CT2的调速系统采用美国伍德沃德505调速器,主要实现压缩机组的启动控制和运行时的转速与抽汽压力控制。
1、压力回路仪表的作用
众所周知,505E主要设计功能为机组转速、负荷以及抽气压力的控制。在505E的作用下,本着速度控制优先的原则,通过改变透平高压蒸汽进气量与抽汽量的分配来满足100C2压缩机的进气量(即机组转度)和高压蒸汽管网压力的各自控制要求。其中主要包括2个不同的控制模块:
①透平转速的控制模块;
②高压蒸汽回路控制模块,在稳定高压蒸汽压力恒定的情况下保证一定抽气量,补充到中压蒸汽管网。100CT2数字调速器505E的控制原理见图 2。

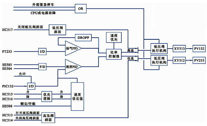
图2 100CT2系统505调速器的控制原理
如图2所示,PT253为高压蒸汽管网压力检测的压力变送器;PT132为100C2入口合成气压力检测的压力变送器,2台压力变送器的输出信号均送至 505E,作为辅助控制参数。抽汽PID模块接受PT253来的4-20mA电流信号作为其控制参数,PID控制放大器将该输入信号与给定值比较后生成一个输出信号送至比率限制器。另一个转速回路接受2个电磁式传感器的透平转速信号,经转速PID控制放大器与转速给定值比较后送到比率限制器。比率限制器接受来自转速LSS和抽汽控制PID的输入信号,基于透平的性能参数,比率逻辑通过对这些信号进行比率化产生两路输出信号:一路用于控制高压阀,一路用于控制低压阀。因此,100CT2的转速控制系统是动力负荷与热负荷,是既独立又相互联系的调节系统,在保证透平速度稳定的同时又要高、中压蒸汽管网稳定。
综上所述,压力回路仪表在505E的控制系统中起到至关重要的作用。
2、PT253故障分析
505E数字调速器在多年使用中充分体现了安全可靠、操作灵活、简便、仪表维护量小等优点。但在装置运行期间曾出现过505E的压力回路变送器PT253导压管、仪表膜盒泄漏等故障,影响了系统的稳定运行。PT253采用的是YR-ER102单晶硅压力变送器,仪表量程为8.9-14.9MPa(g)。其信号先送入DCS系统显示,位号为PI253,然后再进505E。PT253测量回路见图3,PT253组态回路图见图4。
图3 PT253测量回路

图4 PT253组态回路
某日,导压管原焊缝砂眼泄漏蒸汽,根部截止阀填料也轻微泄漏。压力变送器测量值偏小,PV253相应开度减小,抽气量也相对减小,PV132也减小,直接影响高、中压蒸汽管网的运行稳定。
为保障装置连续运行,需对PT253压力变送器在线维修,但505E没有设置手动输出功能,压力变送器的输出信号既无法切换旁路,也不允许信号突变对机组运行产生大幅波动。因此,决定在DCS侧PT253回路并接可变电阻器,保持PT253回路电流相对稳定。之后,逐渐由可变电阻接替压力变送器信号值切除现场压力变送器,完成压力变送器维修。此操作过程中信号变化较大,导致合成氨装置的高压、中压管网产生较大波动,透平的转速波动亦较大。故对装置的稳定运行产生非常大的影响。
3、在线维修PT253的改进方法
在实际应用中,通过调节并入回路可变电阻的方法,无法做到无扰动切换,对机组的控制波动大,而且操作稍有不慎极易造成装置停车,存在较大的安全操作风险。因此,结合505E压力测量回路的特点,利用DCS的先进功能,进行了系统改进,在DCS画面中增加模拟手操器功能,实现无扰动切换。圆满解决了505E压力测量回路变送器维修问题。
①Foxboro DCS系统概况
锦天化合成氨装置DCS采用的是美国Foxboro公司的DCS系统。系统有1台工程师站、8台操作员站、1台远程监控机、5对冗余FCP270控制处理机、 8个DIN FBM卡件柜、2台冗余交换机,控制处理机CP处理能力,基本处理周期最快为5ms;系统平台为Windows系统,Windows平台下的系统软件拥有庞大的应用软件包,包括系统组态软件、综合控制组态软件、系统监视软件、历史数据库管理软件、FOX-DRAW、应用程序接口软件等,方便进行组态和管理。
②实施方案
在DCS的CRT画面增加手操器HIC253,输入范围0-100%,对应输出信号4-20mA。当PT253出现故障准备更换变送器时,无扰动切换到HIC253控制。并逐渐调整HIC253到正常的高压管网压力时输出,稳定机组的控制及高压、中压管网的压力。
PT253带手操器的DCS方框见图5,PT253带手操器组态回路见图6,CRT操作画面见图7。

图5 PT253带手操器的DCS方框

图6 PT253带手操器的组态回路

图7 CRT操作画面
③手操器应用实例
某日,装置高压蒸汽管网压力波动,压力最低指示10.3MPa(g) ,但是PT253指示为正常的11.9MPa(g),抽汽比正常多出了20t/h,达到90t/h。经与高压蒸汽管网其他压力表对比后,确认PT253变送器故障为指示不准。现场检查PT253,发现导压管有裂纹高压蒸汽泄漏,高温蒸汽吹到压力变送器,造成PI253指示偏高。505E根据错误的PI253输入信号,不断开大PV253,增加高压蒸汽的吸入量,保持转速恒定,同时PV132关小,抽汽量巨增,拉低了高压蒸汽管网的压力。
针对变送器出现的故障,操作人员及时通过软按钮HS253把505E的压力变送器信号切到手操器HIC253手动控制(HIC253实时跟踪PT253的信号,实现无扰动切换),切除压力变送器。同时参考高压蒸汽管网压力其他仪表的示值,手动调节HIC253的输出,恢复高压管网的正常控制。仪表维修人员维修好压力变送器后,通过按钮HS253切换到PT-253,由压力自动控制,实现了整个过程的无扰动切换,满足了505E调速器压力控制回路变送器的在线无扰动维修。
对于大型机组来说,其控制系统是一个复杂工程,不论哪一个环节出现问题,都将影响机组的正常运行,甚至造成装置的停车事故,给企业带来不必要的经济损失。因此,在检修与日常维护中应重视在线仪表、安全栅、管线、电缆等基础设备的运行情况,以确保机组的安全稳定运行。
作者:杨俊辉,锦西天然气化工有限责任公司
