选择器分为高值选择器和低值选择器,尤其在组成安全保护控制系统时常用,fkswng仪表在本文分享八种信号选择器应用专业知识,工控人必须熟悉和掌握。
信号选择器功能为从两路信号中二选一作为输出信号,信号选择器功信号输出控制方式有自动高选、自动低选、通过外部开关量/电平信号控制选择一路输入信号输出四种方式,然后将选出的信号与输入信号、电源进行隔离输出。自动高选的信号选择器称为高值选择器,自动低选的信号选择器称为低值选择器。

图1 高值选择器原理图

图2 低值选择器原理图
1、信号选择器在选择性控制系统中的应用
大家都清楚压缩机是一种传送气体的设备,压缩机可以由蒸汽带动带动,也可以由直流伺服电动机带动运转,调节蒸汽机的输入量或调节直流电机的端电压(或激励电压)都可以调节压缩机的输出流量与输出压力。图3表示由一个低值信号选择器管理流量与压力控制系统的原理图。压力与流量系统的调节器均选用PID调节器。图3选择性控制系统中P*为压力控制系统的给定信号,压缩机输出压力要求维持在P*附近,但不允许超过P*。Q*为流量控制系统的给定信号,压缩机输出流量要求维持在Q*附近,同样不允许超过Q*。因此控制方式是在两个控制系统中进行选择,看哪一个被控制变量超过给定值,就以那个变量为依据,由那个系统的调节器发出信号去修改可控硅调速系统的给定值,这是一种选择性控制系统。低值选择器在本系统中的作用就是管理两个系统的作用。为了说明系统的工作原理,这里不妨设P<P*、Q>Q*,如果两个系统的调节器整定参数一样,Q系统的调节器输出就比P系统的调节器输出大,被低值选择器切断,但又不会进入积分饱和区,保证当Q<Q*、P>P*时能顺利地从Q系统闭环转移到P系统闭环,始终不让压力P与流量Q超过它们的给定值。

图3 两个控制系统的替代调节(选择性控制系统)
2、利用高值选择器作检测信号的过功能保护装置
在原子能反应堆或化学反应器中,温度的控制是保证生产过程正常进行的因素,如果只装一根热电偶进行监视或调节,人们往往感到不安全,时常在不同的位置上安装若干热电偶,并通过温度变送器将信号引到一个高值信号选择器组。这样做的好处有两个:一是可以按照最高的温度进行控制,防止局部处于过热状态;二是随便一支、两支或三支热电偶断偶时,可以照样进行控制,大大提高控制系统运行的安全可靠性。

图4 多信号信号择高控制系统
如果在图4中,高值选择器组的高值选择器用低值选择器代替,则可以构成一个多信号信号择高控制系统。
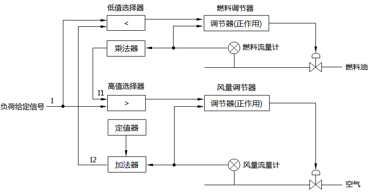
3、信号选择器用于协调系统的动作顺序
如果一个随动的给定信号同时控制若干个调节系统,则各个系统之间都存在着时间分配与信号匹配问题,信号的匹配保证系统能够找到稳态的工作点,时间分配保证生产的安全。许多生产过程为了避免生成副产品或导致爆炸,甚至为了节能等原因,对控制系统动作的先后顺序都做了明确的规定。譬如重油燃烧过程规定,生产负荷增加时先增风后增油,生产负荷减少时先减油后减风,以避免出现二次燃烧损坏设备。诸如此类的系统一般要用两台信号选择器(高值选择器和低值选择器各一台)来协调系统间动作的顺序,图5表示重油燃烧控制系统的组成。当负荷要求增加时,负荷指令I增加,由于I>I1,所以低值选择器选择I1作为它的输出信号,而且因为I>I2,P信号可经高值选择器作用于风量调节器,使得空气流量首先增加,风量增加以后I1会逐渐增加,导致低值选择器的增加。反之,当负荷要求减少时,I<I1,I<I2,负荷指令I首先使燃油量减少,待燃油量减少以后在使空气流量减少。这种动作的控制方式称为“先增后减”或“后增先减”,是一种典型的仪表系统线路。调节过程稳定以后保持I=I1,I=I2的关系。图中定值器和加法器用于调整两个系统的初始状态信号匹配,乘法器用于调节燃油量与空气的比值。

图5 重油燃烧控制系统控制原理图
4、信号选择器防止除法器输出越限
除法器都需要满足一定条件才能正常运算,这个条件为I1≤I2,其中I1为被除数信号,I2为除数信号。
假如出现I2<I1,除法器的输出就超出了仪表信号的范围。例如除法器,当I2<I1时,其输出超出仪表信号的上限20mA。如果生产过程变量的控制信号I2有可能出现小于I1的情况,必须在线路中采取措施,防止这种现象反映到除法器中来,在fkswng仪表制造有限公司信号选择器投运以前,一般是将被除数信号分流或分压后再接往除法器的,分流或分压的程度要保证被除数永远低于除数信号(如图6所示)。但是在选择器出现以后,可以由高值信号选择器来防止除法器输出越限,其线路构成如图7所示。后一种方式同前一种方式相比,在正常工况下,可以保留除法器的灵敏度不变的特点。

图6 用分路器防止除法器输出信号越限 图7 用信号选择器防止除法器输出信号越限
5、选择多输入信号的中间值
有些生产过程,常常需要从若干同一性能的测量信号中选择其居中的那个检测信号作为测量信号。例如加热炉三个温度区分别安装三个温度变送器,有高、中、低三种测量值,如果按最高那个温度信号进行调节,则整个加热炉的平均温度会偏高。相反,若按最低温度调节,则平均温度会偏低。因此这三个测温点最有代表性的是中间值那个信号。图7表示三个监测点取中间值的线路组成。该线路由两个高值选择器与两个低值选择器构成。下面分三种情况来讨论。

图8 三点中间值信号的选择线路组成
①I1<I2<I3
在这种情况下,信号选择器Ⅰ与信号选择器Ⅱ的输出信号为I12=I2、I13=I1。信号选择器Ⅲ和信号选择器Ⅳ的输出信号为I14=I12=12、I0=I14=I2。选择中间值信号I2作为输出信号。
②I2<I1<I3
在这种情况下,信号选择器Ⅰ与信号选择器Ⅱ的输出信号为I12=I1、I13=I2。信号选择器Ⅲ和信号选择器Ⅳ的输出信号为I14=I1、I0=I14=I1。选择中间值信号I1作为输出信号。
③I1<I3<I2
在这种情况下,信号选择器Ⅰ与信号选择器Ⅱ的输出信号为I12=I2、I13=I2。信号选择器Ⅲ和信号选择器Ⅳ的输出信号为I14=I3、I0=I14=I3。选择中间值信号I3作为输出信号。
从上述三种情况的分析知道,不管何种情况,则图8的线路总是取三个输入信号的中间值作为它的输出信号。

图9 五个输出信号的中间值选择线路
根据上述原理,我们不难构成一个五个输出信号的中间值选择线路,如图9所示。这个线路是由两个三点中间值信号的选择线路串联而成。前半个部分是从三个测量信号选择居中的一个送至后半个部分,再同其他两个信号比较,又从中选取一个居中信号。按照同样的原理可以组成7点、9点......中间值的选择线路。
6、信号选择器用作通断器与采样器
低值选择器与高值选择器可以用作通断器或采样器。图10用低值选择器作通断器,定值器只规定两种信号0(仪表信号的零位)与1(仪表信号的上限)。当IR为0时,I1信号被阻断;当IR为1时,I1信号通。图11正好相反,当IR为0时,I1信号通;当IR为1时,I1信号被阻断。图12用脉冲源代替定值器,脉冲源的输出信号在0和1之间周期性地变化,信号I1忽而通,忽而断,形成同脉冲周期一样的周期信号。
图10 用低值信号选择器作通断器
图11 用高值选择器作通断器
图12 周期性信号输出
7、信号选择器用于组成信号排队线路
有些生产过程要求知道所测得的检测信号中哪一个高,哪一个低,哪一个处于中间值。这种要求可以通过图12的排队线路来实现。整个线路由六个信号选择器组成,由选择器Ⅲ输出最高的信号,由选择器Ⅳ输出最低的信号,中间信号由选择器Ⅵ输出。图13的线路可以分成三个组成部分,Ⅰ与Ⅲ组成三中择高线路,Ⅱ与Ⅳ组成三中择低线路,而Ⅰ、Ⅱ、Ⅴ、Ⅵ则为一个中间值选择线路。

图13 三个输入信号的排队线路
8、信号选择器用作浮动限幅器
由于安全上的需要,许多生产过程常常要求对某个被调节的变量或操作变量加以限幅。这种限幅一般可以由限幅器来实现,但是当限幅值要求由另一个变量浮动限幅时,则需要采用信号选择器来组成限幅系统。图14表示了高限浮动限幅器的结构原理。运行信号的高限为Ix,当I1<Ix时,I0=I1,但是当I1>Ix时,I0=Ix,即使I1继续增大,I0也不会再增大,仍然维持在Ix的数值上。由于Ix是可变的,因此线路组成称为高浮动限幅器。图15为低限浮动限幅器的结构原理,当I1低于Ix的数值上。图16为高、低限浮动限幅器的结构原理,这种结构是由14和15串联而成的。

图14 高限浮动限幅器 图15 低限浮动限幅器
高、低限浮动限幅器的输出可表示为


图16 高低限浮动限幅器
浮动限幅器对于提高设备生产效率和保证安全生产都有很多的应用。例如压气机安全生产的一个重要条件是保证压气机不产生喘振。假如将压气机的吸入流量维持在某一个数值以上,则可以避免喘振,然而固定吸入流量又不利于充分发挥压气机的效能。一个比较有效的方法,就是根据出口压力来浮动限制最低的吸入流量,其控制系统的组成如图17所示。图中虚线框内部分表示函数各部件,由一个加减器来实现,其运算关系为IΣ=I0+αIP,公式中I0为初始电流,表示P-0时压气机要求的最小回流量;α为比例系数。
IΣ为高值选择器的低限浮动限幅信号,在一般情况下,流量控制系统将安装在回流管道上的调节阀维持在一个较小的开度上(譬如90%)。出现异常工况时,吸入流量不满足压气机的稳定条件,浮动限幅信号将取代调节器操作回流调节阀,这时调节阀的开度加大,使回流量增加,将吸入流量提高到一个安全运行的范围内。
随着PLC和DCS系统的普及,在控制系统中以程序方式完成信号选择器功能很方便,这并不是意味则信号选择器老土落伍了,作为工控人必须熟练掌握信号选择器原理和应用知识,这会让你做控制方案和在实施控制方案的DCS或PLC系统组态和编程过程中技高一筹。
