YR-ASR100系列小型彩色无纸记录仪有1-8路通道可选择,可与流量计、液位计、压力变送器、温度传感器等现场仪表配合使用,能够采集温度、压力、流量、液位、电压、电流、湿度、频率、振动、转速等常用数据。仪表外形为160×80mm,4.3英寸彩色显示屏,可带4路报警、4路变送器输出和1路DC24V馈电输出,主要各行业工业生产过程,是替代传统记录仪的新一代经济实用型彩色无纸记录仪。

主要技术参数
◆显示:4.3英寸真彩TFT LCD
◆精度:实时显示±0.2%FS;追忆精度±0.2%FS(注:热电偶应去掉冷端补偿误差)
◆处理器:YR-ASR100系列彩色无纸记录仪采用高性能ARM Cortex-M3 32位的RISC
◆存储模块:采用大容量并行NAND FLASH闪存芯片存贮历史数据,采用串行FRAM存储芯片存贮系统配置参数等关键信息
◆可切换输入信号
①热电偶输入:S、B、K、T、R、E、N、J、WRe3-25、WRe5-26
②热电阻输入:Pt100、Cu50、G53、Cu100、BA1、BA2
③辐射高温计输入:F1、F2
④电压输入:0-5V、1-5V、0-20mV、0-100mV
⑤电流输入:0-10mA、4-20mA、0-20mA
⑥电阻输入:Res(0-400Ω)
⑦其他输入信号需在订货时注明(不可切换)
◆输出功能
①配电输入:1路DC24V输出,配电电流小于200mA
②变送输出:YR-ASR100系列彩色无纸记录仪支持4路通道的4-20mA标准电流变送输出,负载能力500Ω
③报警输出:支持4路继电器报警输出,触点容量3A/250VAC或3A/30VDC,可组态上上限、上限、下限、下下限报警
◆通讯打印
①通讯接口:YR-ASR100系列彩色无纸记录仪提供RS485和以太网两种通讯接口供用户选择,支持同时使用RS232C打印和RS485,支持同时使用RS485和以太网;波特率1200、4800、9600、19200、38400和57600可选
②打印接口:YR-ASR100系列彩色无纸记录仪RS232C直接连接微型打印机(波特率1200)
◆记录功能
①记录容量:内部flash存储容量16MB,支持通过U盘数据备份,最大容量32GB
②记录间隔:1秒-240秒,共分11档(1s/2s/4s/8s/12s/24s/36s/60s/120s/180s/240s可选)
③记录时间:YR-ASR100系列彩色无纸记录仪记录时间的长短与FLASH存储器容量、输入点数、记录间隔有关,计算公式如下:
◆数据转存:支持USB1.1和USB2.0优盘,支持1G-32G的U盘进行数据转存,兼容性强,可兼容市面上绝大多数U盘(推荐使用工业版优盘)
◆YR-ASR100系列彩色无纸记录仪供电
①交流100-240VAC供电
②直流DC24V供电
◆仪表重量:净重≤1.0kg
注意:YR-ASR100系列彩色无纸记录仪技术指标若与实物仪表不相一致时,请以实物为准。
仪表结构

仪表尺寸
YR-ASR100系列彩色无纸记录仪外形尺寸为160×80mm,开孔尺寸为152×76mm
fkswngYR-ASR100小型彩色无纸记录仪选型表
YR-ASR①②-③-④/⑤-⑥
①小型彩色无纸记录仪外形
[1]:4.3寸真彩横式160×80mm外形
②无纸记录通道数量
[01]:1路
[02]:2路
......
[07]:7路
[08]:8路
③存储器容量
[1]:16MB
④显示语言
[0]:简体中文(标准配置)
⑤输入信号
[N]:33种可切换信号输入
[X]:功能定制开发
⑥变送输出AO
[N]:无变送输出[注1]
[A(1-4)]:1-4路4-20mA模拟量输出
⑦通讯输出(可以复选)
[C2]:RS232接口/[注2]
[C3]:RS485接口/[注2]
[C5]:以太网通讯
⑧报警输出
[N]:无报警输出
[J1-J4]:1-4路报警输出
⑨馈电输出
[N]:无馈电输出
[P]:1路DC24V输出(电流≤200mA,可为6台二线制变送器提供电源)
⑩U盘
[N]:无U盘
[U]:带32GB的U盘
注1:标准配置为无变送输出
注2:可同时选配/C2、/C3,使用微型打印机时应该配/C2。
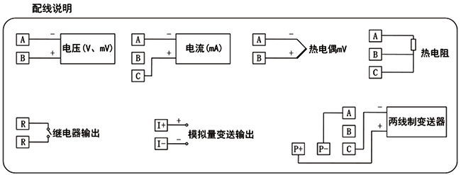
YR-ASR100小型彩色无纸记录仪接线图


