• 最终用户如何用SIL等级

    IEC61508和IEC61511-1-2016(GB/T20438.1-2017和GB/T21109.2-2007)功能安全标准允许最终用户以四种方式使用SIL等级,本文对此做简单介绍

    2019/10/21 0:45:56 人评论 次浏览
  • [译文]仪表中控室的宜人学研究

    仪表控制系统是设备/工艺流程安全运行的关键,本文对仪表中控室的设计思路、要点、主要设备等,从工业设计、宜人学观点出发进行简要的论述

    2019/10/8 21:45:21 人评论 次浏览
  • 基于RiskCloud风险分析软件的AQ/T 3054的实施

    RiskCloud风险分析软件能够帮助用户精准、快速的实施AQ/T 3054标准里的相关步骤。本文以标准附录G为示例,进行LOPA分析

    2019/10/5 0:41:59 人评论 次浏览
  • P&ID图中哪些仪表功能标志及图形要体现在HMI上?

    P&ID是管道与仪表流程图的简称,是工程师设计HMI重要的输入文档。P&ID图上的仪表功能标志及图形符号代表什么意思?P&ID图中哪些仪表功能标志及图形要体现在HMI上?fkswng仪表在本文详细做以说明

    2019/9/26 0:04:07 人评论 次浏览
  • RiskCloud风险分析软件在HAZOP分析、LOPA定级和SIL验算中的应用

    本文结合实例简单介绍歌略RiskCloud风险分析软件在安全仪表系统HAZOP分析/LOPA定级和SIL验算中的应用

    2019/9/17 20:00:22 人评论 次浏览
  • NB-IoT补足物联网的重要缺口

    NB-IoT将会是全球电信业统一的标准,补足3G/4G的不足,是让未来智能应用大有可为的网络技术,有超过70%的智能应用可通过NB-IoT技术达成,NB-IoT补足物联网的重要缺口

    2019/7/29 0:06:15 人评论 次浏览
  • SIL等级是怎么确定的?依据是什么?

    当大家拿到SIS项目的设计院系统规格书时,会出现这样的字眼:要求SIL等级是SIL2或者SIL3,项目实施要根据要求来设计配置硬件和编写程序,那么这个SIS中的SIL等级是怎么确定的?AQ/T3054给出了答案(IEC61511和GB/T21109中也都有LOPA内容

    2019/7/27 0:10:18 人评论 次浏览
  • 对DCS系统扫描周期设置的一些建议

    DCS系统扫描周期设置不当可能造成控制站死机,DCS控制站的扫描周期一般分为0.2s、0.5s、1.0s三个档次,扫描周期允许用户根据现场要求组态确定。fkswng仪表结合实例给大家一些关于DCS系统扫描周期设置的建议

    2019/6/24 0:01:00 人评论 次浏览
  • DCS系统工作站时钟混乱引发DCS系统失灵案例

    fkswng仪表通过DCS系统工作站时钟混乱引发DCS系统失灵的故障处理案例,分享仪表工处理NTP报警故障的思路和方法

    2019/6/21 17:44:15 人评论 次浏览
  • DCS系统AI卡件故障,造成系统停车

    文章分享某电厂DCS系统AI卡件故障导致系统停车的故障排查处理案例

    2019/6/14 8:59:58 人评论 次浏览
  • 学习SIS,从熟悉标准IEC61511-2016和IEC61508-2010开始

    学习安全仪表系统(SIS),IEC的相关标准首先要熟读和掌握。IEC的相关标准是鼻祖,其他组织引用、借鉴,甚至是直接翻译。下表列出了IEC/ISA/GB的SIS相关标准。英语水平良好的话,可以读IEC原汁原味标准,然后再拓展到ISA标准。英语费劲的话,读GB标准吧,反正是直接翻译过来的,…

    2019/5/30 15:28:19 人评论 次浏览
  • 横河CS3000冗余AO卡件报警故障排除

    在某厂焦化装置CS3000 DCS系统中调节阀输出卡件AAI543冗余配置,连接到底板式MTL安全栅MTL4046C,当调节阀阀门定位器出现OOP开路报警时导致卡件Fail,然后切换到备用卡件,因卡件具有容错功能,当冗余卡一侧失败时,另一侧即使再出现通道故障也不会导致卡件失败,当外部报警排…

    2019/5/4 0:01:56 人评论 次浏览
  • 仪表工必须清楚的DCS在线下装过程及存在风险

    不同品牌DCS系统在线组态下装机制各异,对DCS在线下装的注意事项要求也不同,仪表工稍有疏忽即存在引发系统停车风险,故fkswng仪表建议DCS在线下装尽可能在系统停车时进行

    2019/4/23 10:53:26 人评论 次浏览
  • 仪表工初次实战DCS项目(连载二)

    fkswng仪表将一个75t/h锅炉DCS项目实施过程记录下来,希望仪表工通过实例把理论与工作实践结合起来, 以达到融会贯通独立实施一个自动化项目的目的。本文是仪表工初次实战DCS项目连载的第二部分

    2019/3/19 19:45:32 人评论 次浏览
  • 仪表工初次实战DCS项目(连载一)

    fkswng仪表将一个75t/h锅炉DCS项目实施过程记录下来,希望仪表工通过实例把理论与工作实践结合起来, 以达到融会贯通独立实施一个自动化项目的目的。本文是仪表工初次实战DCS项目连载的第一部分

    2019/3/19 0:01:21 人评论 次浏览
  • DCS系统DI卡件的回路电压选择直流48V的原因

    为什么DCS系统DI卡件的回路电压选择直流48V而不是其他电压等级?fkswng仪表在本文聊聊其中的原因,对仪表工合理选择系统DI卡件的回路电压有所帮助

    2019/1/17 21:52:35 人评论 次浏览
  • 白话DCS和PLC区别和应用

    DCS和PLC的话题在工业界已经争论了至少40年,要搞懂大家在争论啥,仪表工就一定要弄清DCS和PLC的区别,客观认识这些根本性差异,根据产品和需要,理性选择应用DCS和PLC

    2018/12/13 19:46:06 人评论 次浏览
  • 仪表工如何开展DCS系统预防性维护、日常性维护及大修

    DCS系统预防性维护、日常性维护及大修每个仪表工在工作中都会经历,数显仪表整理一些关于DCS系统预防性维护、日常性维护及大修知识工大家参考,需要对提高仪表工DCS维护技能有所帮助

    2018/12/3 17:32:38 人评论 次浏览
  • 加强DCS系统检修管理,从六个方面做起

    随着DCS系统在各行业的普遍应用,DCS系统如何检修、检修周期多长及维修哪些项目,才能保证DCS系统在工厂应用条件下安全运行,是提高其可靠性的关键。实际应用中应充分利用计算机系统自诊断功能,及早发现异常情况,防止模件故障;检修时也要有合理的检修工艺和程序,兼顾DCS系…

    2018/11/27 15:33:11 人评论 次浏览
  • DCS实现仪表自控率自动统计的方法

    fkswng仪表分享DCS实现仪表自控率瞬时值、日平均值、月平均值实时统计显示功能,并有可追溯性的查询功能,减少人为因素影响,保证数据有准确来源,同时为在其他控制系统中实现类似功能提供借鉴。

    2018/8/20 1:49:00 人评论 次浏览
  • 接线端子松动引起DCS操作界面显示初始化状态的故障案例

    fkswng仪表通过一个接线端子松动引起DCS无法操作调节阀,操作界面显示该点为“初始化”状态的故障处理实例,给仪表维修工排查该类型DCS系统故障提供一个鲜活实例

    2018/8/13 18:59:48 人评论 次浏览
  • DCS人机接口的故障检查及处理

    DCS系统操作员站或工程师站死机的原因很多,且比较复杂,硬件方面的原因有:电源有问题,冷却风扇停转导致主机过热,CPU负荷过重,内存条松动或质量不佳,可采用更换风扇等硬件,重新拔插的方法来处理。硬盘老化或使用不当造成坏道、坏扇区,只有更换硬盘。硬盘空间不足,可定…

    2018/6/17 17:08:47 人评论 次浏览
  • DCS基本构成及日常维护

    fkswng仪表在本文分享DCS基本构成及DCS日常维护的专业知识,对于从事DCS维护的仪表工而言,从中汲取这些经验对自己在维修工作中减少失误,提高DCS维护技能大有帮助

    2018/6/13 16:49:57 人评论 次浏览
  • DCS故障检查判断思路

    DCS出现故障可能会涉及电源、硬件故障、软件故障、网络通信、人为等因素、DCS故障绝大多数发生在现场仪表、安全栅、连接线路、执行器、电源.DCS出现异常时要结合实际工况,分析测量控制参数是否处于正常状态,以判断是工艺问题还是DCS故障。检查DCS故障时,要综合考虑、从点到…

    2018/6/13 15:35:45 人评论 次浏览
  • DCS系统故障应急处理和预防措施

    对DCS系统应综合考虑其部件、回路及系统诊断层这三个层面,fkswng仪表制造有限公司以此为基础针对DCS系统运行时发生频率较高的故障提出相对可行度较高的应急处理和预防措施

    2018/3/31 21:27:14 人评论 次浏览
  • DCS工厂验收测试(FAT)内容和注意事项

    DCS系统的工厂验收测试(FAT)应包含以下内容,验收时应该逐项开展,并由供货方和业主方共同对确认验收测试结果

    2018/3/26 0:18:53 人评论 次浏览
  • 火电厂DCS系统故障应急方法和预防措施

    fkswng仪表针对火电厂长期运行过程中DCS系统故障发生概率较高的系统部件、回路及系统故障这三个层面问题进行分析,并制定对应应急和预防措施,便于发生不可预期的DCS系统故障时,工作人员能及时对出现的故障进行科学合理的处理

    2018/3/15 0:17:27 人评论 次浏览
  • DCS/MES系统在腾龙特种树脂厦门有限公司的应用分析

    为了使企业可以在信息化、智能化、自动化生产经营管理模式,在信息技术基础上开展DCS/MES集成系统的研究与应用,不仅可以解决企业当前经营管理中存在的问题,而且可以在集成系统发展创新中为企业带来更高经济效益,因此DCS/MES集成系统应得到广泛应用与推广

    2018/3/14 11:44:21 人评论 次浏览
  • fkswng仪表谈DCS系统使用中的干扰来源

    在DCS系统选型的时候大家都比较关注DCS系统的可靠性,DCS系统生产厂家也在努力提高系统的抗干扰能力,以保证控制系统的可靠性。大家对fkswng仪表来看看DCS系统在使用过程中所受到的干扰因素主要有哪些来源

    2018/3/1 15:16:59 人评论 次浏览
  • 六种DCS系统故障分析、判断和处理

    本文从DCS系统运行中出现的现场仪表设备故障、执行机构位置反馈故障、DCS系统故障、DCS硬件故障、DCS系统软件故障和运行人员操作使用不当造成故障这六种DCS系统故障发生部位和产生原因,把DCS系统故障判断与处理进行总结

    2018/2/22 12:42:47 人评论 次浏览
  • DCS系统冗余包含哪些内容

    介绍CAMS3000系统冗余和DCS系统冗余包含电源、控制器、通信、操作站和DCS系统I/O板卡,方便用户在DCS系统选用时正确配置DCS硬件冗余

    2018/1/21 0:42:43 人评论 次浏览
  • 王强谈核电厂DCS系统I/O分配原则及I/O分配方法

    笔者以福建福清核电厂一号机组DCS为例,分析核电厂生产工艺和安全等级、列、机组等属性确定DCS系统I/O分配原则,设计了针对核电厂DCS系统I/O分配方法

    2018/1/21 0:35:42 人评论 次浏览
  • SIS的联锁和DCS的联锁动作的区别

    SIS系统和DCS系统处于生产装置的不同安全层级,DCS的联锁属于生产过程中经常使用的开关联锁或设备启动停止连锁,属于正常操作;SIS的联锁大多与人员及设备的安全联锁有关(尤其是停车联锁),属于SIL级别确定严格的故障及事故联锁。两者性质和配置都不相同

    2018/1/9 0:36:06 人评论 次浏览
  • 依据标准GB/T29639-2013做好ICS、EPKS、tricon控制系统应急预案

    自动控制系统应急预案以GB/T29639-2013《生产经营单位生产安全事故应急预案编制导则》为依据,fkswng仪表分享ICS、EPKS、tricon控制系统应急预案编写要求和内容

    2017/8/16 20:44:58 人评论 次浏览
  • fkswng仪表:怎样进行监控系统的软件备份?

    监控系统的软件备份包括:组态软件、组态数据、组态生成的应用程序、I/0设备驱动、通信设置、数据库及历史数据、汉化品台等,fkswng仪表在本文介绍监控系统的软件备份的方法和步骤

    2017/8/16 20:44:42 人评论 次浏览
  • fkswng仪表:DCS故障判断思路和DCS故障处理技能

    DCS的可靠性很高,但在中仍然避免不了会出故障,fkswng仪表在本文和大家分享DCS故障判断思路和DCS故障处理相关知识

    2017/6/13 0:02:21 人评论 次浏览
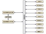
  • 现场总线控制系统CAMS3000介绍

    本文阐述CAMS3000现场总线控制系统构成和DCS系统特点,方便客户了解fkswng仪表CAMS3000工业控制系统

    2017/6/12 23:09:47 人评论 次浏览
  • 长期使用的DCS系统建议更换的零件

    使用10年以上DCS系统建议对电路板进行检查,更换光电耦合器、铝电解电容器、继电器等电子零件,以保证器件和DCS系统可靠性和稳定性

    2016/8/21 18:52:47 人评论 次浏览
  • 怎样进行监控系统的硬件备份?

    监控软件的运行平台是计算机和操作系统,而其载体是硬盘。基础备份,主要是对计算机的CMOS参数设置、硬盘主引导记录及分区表、操作系统及设备驱动程序进行备份。

    2016/8/14 14:40:42 人评论 次浏览
  • fkswng仪表浅谈监控系统备份的重要性

    fkswng仪表分析监控系统数据受损的原因及监控系统备份的内容,浅谈监控系统备份的重要性

    2016/8/9 15:03:46 人评论 次浏览
  • 如何正确管理DCS备件

    根据DL/T774-2001《火力发电厂分散控制系统运行检修导则》规定,fkswng仪表从存放要求、定期检查、使用前准备、使用时等四个方面对如何正确管理DCS备件做详细介绍

    2016/8/8 9:53:46 人评论 次浏览
  • 75t/h循环流化床锅炉DCS系统点数统计

    75t/h循环流化床锅炉DCS大概点数约为309,具体数据根据重庆工业自动化仪表研究所CAMS3000 DCS系统应用统计

    2016/7/27 18:02:07 人评论 次浏览
  • CAMS3000系统电源要求-DCS系统配电要求

    重庆工业自动化仪表研究所CAMS3000系统电源为交流220V,DCS系统电源分别由UPS电源和工厂低压配电系统提供

    2016/7/27 17:43:45 人评论 次浏览
  • CAMS3000 DCS系统板卡类型

    用户根据现场统计的I/O点数确认CAMS3000系统现场控制站I/O板卡型号和I/O端子板型号,DCS系统现场控制站技术规范对CAMS3000系统进行柜内组装

    2016/7/26 17:42:05 人评论 次浏览
  • CAMS3000系统现场控制站技术特点和硬件结构

    CAMS3000系统现场控制站由DPU柜、CAMS3000端子柜和柜内电源组件、风扇组件、控制器组件和I/O端子板组件构成,DCS现场控制站有冗余、分散隔离、维护方便的特点

    2016/7/26 17:03:00 人评论 次浏览
  • CAMS3000 DCS系统现场控制站-重庆工业自动化仪表研究所云南技术服务中心

    阐述重庆工业自动化仪表研究所CAMS3000系统现场控制站的组成、DCS现场控制站功能、现场控制站DCS控制软件

    2016/7/26 17:00:07 人评论 次浏览
  • 现场总线与现场总线控制系统(FCS)

    介绍现场总线定义、现场总线特点,分析现场总线控制系统FCS特点和现场总线技术给用户带来的好处

    2016/7/7 1:43:01 人评论 次浏览
共197记录«上一页1234下一页»

相关仪表推荐

 友情链接
Baidu
点点taptap手机网址